目录
第1卷 施工组织设计编制总说明 2
第2卷 工程概况 4
第3卷 施工准备和各项资源需用量计划 11
第4卷 施工总体布置 21
第5卷 施工测量 24
第6卷 计划开工、竣工日期及施工进度安排 24
第7卷 施工部署和主要项目的施工工艺 25
第8卷 质量保证措施和保证体系 59
第9卷 安全生产保证措施 71
第10卷 产品防护及文明施工措施 76
第11卷 保证工期的措施 79
第12卷 雨季施工措施 80
第13卷 环保措施 82
第14卷 节约技术措施 83
施工组织设计编制总说明
1.重庆市某勘测设计有限公司设计的“重庆市某县某水库枢纽病害整治工程”有关工程图纸及有关技术文件。
2.编制的“重庆市某县某水库枢纽病害整治工程招标文件”及标前会议有关答疑解释。
3.与本工程有关的国家及省、市现行技术规范。
(1)《水利水电建设工程验收规程》GB50201-94
(2)《水利水电建设工程验收规程》SL223-1999
(3)《水工建筑物水泥灌浆施工技术规范》SL62-94
(4)《水利水电工程施工组织设计规范》SDJ338-89
(5)《水工混凝土施工规范》DL/T5144-2001
(6)《建筑工程质量检验评定标准》GBJ301-88
(7)《地基与基础工程施工及验收规范》GBJ202-83
(8)《土方与爆破工程施工及验收规范》GBJ201-83
(9)《水工建筑物岩石基础开挖工程施工技术规范》SL47-94
(10)《爆破安全规程》GB6722-86
(11)《锚杆喷射混凝土支护技术规范》GBJ86-85
(12)《水工建筑物地下开挖工程施工技术规范》DL/T5099-1999
(13)《水利水电地下工程锚喷支护施工技术规范》SDJS7-85
(14)《喷射混凝土施工技术规程》YBJ226-91
(15)《水利水电工程钻孔压水试验规程》SL25-92
(16)《水工混凝土外加剂技术规程》DL/T5100-1999
(17)《水工混凝土试验规程》SD105-82
(18)《水利水电工程岩石试验规程》(试行)SDJ204-81
(19)《水利水电工程岩石试验规程》(补充部分)DL5006-92
(20)《混凝土拌和用水标准》JGJ63-89
(21)《土工合成材料应用技术规范》GB50290-98
(22)《土工合成材料测试规程》L/T235-1999
(23)《水利水电工程土工合成材料应用技术规范》SL/T225-98
(24)《土工试验规程》SL237-1999
(25)《混凝土结构工程施工及验收规范》GB50204-92
(26)《混凝土质量控制标准》GB50164-92
(27)《硅酸盐水泥、普通硅酸盐水泥》GB175-1999
(28)《预制混凝土构件质量检验评定标准》GBJ321-90
(29)《混凝土强度检验评定标准》BGJ107-87
(30)《钢筋焊接及验收规范》JGJ18-96
(31)《水工混凝土施工规范》SDJ207-2001
(32)《砌体工程施工及验收规范》GB50203-98
(33)《建筑工程质量检验评定标准》GBJ301-88
(34)《浆砌石坝施工技术规范》(试行)SD120-84
(35)《水利水电建设工程验收规程》SL223-1999
(36)《国家一、二等水准》GB12897-91
(37)《水位观测标准》GBJ138-93
(38)《水利水电工程施工测量规范》SL52-93
(39)《国家三角测量和精密导线测量规范》
4.现场勘察情况分析。
5.我公司以前施工过类似工程的技术经验资料和有关技术新成果等。
6.我公司现有可投入工程的施工技术力量、机械设备和资金实力。
二、编制原则
1.认真贯彻党和国家对工程建设的各项方针和政策,严格执行建设程序。
2.遵循建筑施工工艺及技术规程,坚持科学合理的施工程序和施工顺序。
3.采用流水施工方法和网络计划技术组织有节奏、均衡和连续的施工。
4.科学地安排季节性施工,保证生产的均衡性和连续性。
5.认真执行工厂加工制作与现场生产相结合的方针,提高建筑工业化程度。
6.充分利用现有机械设备,扩大机械化施工范围,提高机械化程度,改善劳动条件,提高劳动生产率。
7.尽量采用国内、外先进施工技术,科学地制定施工方案,提高工程质量,确保安全文明施工及环境保护,缩短施工工期,降低工程成本。
8.根据施工进度,合理储存物质,避免物质积压,减少临设用地,科学地布置施工平面,减少施工占地。
工程概况
某水库位于某县某乡笔山村9 社与甘溪村1 社交界处,大坝距天和乡10 公里,离开县县城64 公里,属长江上游小江支流南河上游的一座以灌溉为主,兼有防洪、发电和供水任务的小
(一)型水利工程,
由村级机耕道直通主坝,对外交通条件较好。水库坝址控制集雨面积7.20 平方公里,多年平均径流量400 万立方米。水库总库容203.31 万立方米,有效库容158.5 万立方米,滞洪库容44.81 万立方米。
水库枢纽工程主要有主坝(最大坝高28 米)、副Ⅰ坝(最大坝高30米)、副Ⅱ坝(最大坝高16 米)、溢洪道、防水设施组成。主坝、副Ⅰ坝、副Ⅱ坝均为均质土坝,放水干渠长4.7 公里/1 条,支渠长3.5 公里/3条,保证灌溉面积0.36 万亩。根据水电部颁SDJ12-78《水利水电工程等级划分标准》和水利部颁SL252-2000《水利水电工程等级划分及洪水标准》的规定,甘溪水库系Ⅳ等工程,主要建筑物为4 级,设计洪水标准为30 年一遇,相应洪峰流量为146m3/s,设计洪水下泄流量104m3/s,校核洪水标准为300 年一遇,相应洪峰流量为216m3/3,校核洪水下泄流量为181m3/s。
甘溪水库淤1976 年动工修建,1983 年完工后投入使用。建成后的大坝因各种原因,一直限制在662.0 米高程水位运行。目前水库主要存在主坝下游不稳定,副Ⅰ坝上游边坡不稳定,坝体坝基渗漏严重,溢洪道不满足泄洪要求,无大坝安全观测设施等问题,经大坝安全鉴定为三类坝。根据重庆市水利局渝水水复[2004]1 号文件《关于某水库病害整治工程初步设计的批复》,同意对某水库病害进行整治。
本整治工程内容如下:
(一)大坝加固工程:
1.主坝
主坝下游坝坡从坝顶至661.80m 高程按1:1.91 放坡,661.80 至652.33m 高程按1:2.59 放坡,652.33m 高程以下原有堆石棱体排水维持原1:0.40 的坡度不变,同时对排水体上的渠道侧墙、底板重新开槽勾缝。下游坝坡采用浆砌砖框格护坡,框格为棱形,斜宽2.50m,框格断面尺寸为0.18*0.24m,表面采用水泥砂浆抹面,比坝坡高3cm。为运行管理方便,设人行梯一道,宽1.3m,采用浆砌砖砌筑。
坝顶设防浪墙,高1.0m,采用浆砌块石砌筑。坝顶公路基础采用二合土碎石,厚20cm,路面采用混凝土,厚20cm,每10m 设一道伸缩缝。上游坝坡从坝顶至661.60m 高程按1:2.20 放坡,661.60m 至652.65m高程按1:2.51 放坡,652.65m 高程以下维持原坡度不变,坝顶至661.60m高程坝坡采用钢筋混凝土面板护坡,横向每隔10m 设一道伸缩缝,面板厚10cm,布设双向Φ6.5@250 钢筋,面板下设10cm 厚碎石垫层。为便于排水,面板每隔3m 设一个排水孔。排水管采用Φ15PVC 管,外包一层土工布后插入排水孔中。661.60m 至652.65m 高程采用30cm 厚干砌块石护坡,设置浆砌块石框格,框格为矩形,边长5m,断面尺寸0.3*0.4m,表面采用水泥砂浆勾缝。
2.副Ⅰ坝
副Ⅰ坝上游665.01m 高程以下抗滑体保持原有坡度不变,采用浆砌粗条石和混凝土陪厚加固。抗滑体交涉2 m 宽浆砌粗条石灌浆平台,坝基采用帷幕灌浆,灌浆孔深至基岩(Lu<5=以下2.0~3.0m,单排布置,孔距2.0m,分二序施灌。从坝顶至665.02m 高程按1:2.29 放坡,坝坡采用钢筋混凝土面板护坡,横向每隔10m 设一道伸缩缝,采用1.5mm 厚紫铜片止水,面板厚10cm,布设双向Φ6.5@250 钢筋,面板下采用土工膜防渗。土工膜下铺10cm 厚砂土垫层,膜上铺20cm 厚壤土保护层。坝坡钢筋混凝土面板与抗滑体顶部混凝土结合处设一道纵向伸缩缝,采用1.5mm 厚紫铜片止水,纵、横向止水铜片采用焊接连接。坝顶设防浪墙,高1.0m,采用浆砌块石砌筑。坝顶公路基础采用二
合土碎石,厚20cm,路面采用混凝土,厚20cm,每10m 设一道伸缩缝。下游坝坡从坝顶至659.68m 高程按1:2.24 放坡,659.68 至645.63m高程按1:2.78 放坡,645.63m 高程一下原有堆石棱体排水维持原有1:0.69 坡度不变,采用干砌粗条石对排水棱体进行培厚加固,下游坝坡采用砖框格护坡,框格为棱形,斜宽2.50m,框格断面尺寸为0.18*0.24m,表面采用水泥砂浆抹面,比坝坡高3cm.为运行管理方便,设人行梯一道,宽1.3m,采用浆砌砖砌筑.3.副Ⅱ坝因上游系利用天然岩体,故只对上游岩体进行适当修整.坝顶设防浪墙,高1.0m,采用浆砌块石砌筑.坝顶公路基础采用二合土碎石,厚20cm,路面采用混凝土,厚20cm,每隔10m 设一道伸缩缝.下游坝坡从坝顶至662.63m 高程按1:2.50 放坡,662.63m 至658.06m高程以下原有堆石棱体排水维持原1:0.54 的坡度不变,堆石体及放水设施均维持原状不变,下游坝坡采用浆砌砖框格护坡,框格为棱形,斜宽2.50m,框格断面尺寸为0.18*0.24m,表面采用水泥砂浆抹面,比坝坡高3cm.为运行管理方便,设人行梯一道,宽1.3m,采用浆砌砖砌筑.
4.溢洪道
溢洪道进水口喇叭口扩宽为21m,末端宽7m,进口收缩段总长35m,底坡为0.025,溢0+035m 后溢洪道保持原状不变。溢洪道进口侧墙高4.80m,采用浆砌粗条石砌筑,顶宽0.6m,底宽1.20m,用水泥砂浆勾缝,并对外表面进行细钻加工。底板前沿采用浆砌粗条石砌筑,厚0.9m,后段采用钢筋混凝土,厚20cm , 布设双向Φ8@200 钢筋,底板与原浆砌条石底板结合处采用素混凝土回填。溢0+035 后溢洪道段原侧墙重新开槽勾缝,部分侧墙外表面重新进行表面加工。溢洪道中原有淤积物全部清除干净,并对原破裂的底板进行修复,以便安全、顺畅泄洪。
(二)主要工程量
大坝加固主要工程量表
序号项目名称单位工程量备注
1 人工一般土方挖运(Ⅲ级) M3 5948.30
2 人工基槽土方挖运(Ⅲ级) M3 849.36
3 人工基坑土方挖运(Ⅳ级) M3 487.50
4 人工挖运淤泥M3 93.75
5 干砌块石拆除M3 3079.57
6 人工沟槽石方开挖M3 506.59
7 人工保护层石方开挖M3 1039.21
8 人工修筑堤坝M3 2730.72
9 M7.5 砌块石M3 343.46
10 M7.6 砌旧块石M3 129.93
11 人工铺筑碎石垫层M3 136.65
序号项目名称单位工程量备注
12 干砌块石M3 726.25
13 干砌旧块石M3 257.21
14 C13 混凝土面板M3 303.35
15 钢筋制安Kg 14936.89
16 C18 混凝土M3 159.95
17 M7.5 砌砖M3 644.58
18 M10 块石砌体抹面M2 1739.58
19 M10 块石砌体勾缝M2 231.79
20 M7.5 砖砌体抹面M2 731.25
21 二合土碎石M3 229.79
22 铲草皮M2 14906.65
23 排水孔个63
24 柏油毛毡伸缩缝M2 25.55
25 干砌粗条石M3 1962.86
26 干砌条石拆除M3 484.6
27 坑石方开挖M3 582.49
28 斜坡土方回填夯实M3 167.13
29 C13 混凝土填腹M3 343.30
30 M10 条石砌体勾缝M2 1336.98
31 砌体表面加工M2 2685.03
32 土工膜铺设M2 634.50
33 帷幕钻孔、灌浆M 659.00
34 M10 砌粗条石M3 1830.24
35 M10 砌旧粗条石M3 296.38
36 干砌旧粗条石M3 156.25
37 土工布铺设M2 648.51
38 C18 无砂混凝土板预制、砌筑M3 9.38
39 人工铺设反滤层M3 105.95
40 止水铜片M 70.07
41 水库标志字体个4.00
42 坡面保护层石方开挖M3 2534.83
43 底部保护层石方开挖M3 735.00
44 浆砌条石拆除M3 422.79
45 C18 混凝土底板M3 122.50
46 淤积物清理M3 953.68
47 C13 混凝土垫层M3 91.74
二水文气象和工程地质
(一) 水文气象
甘溪水库坝址控制集雨面积7.20 平方公里,干流河道长度3.489公里,平均比降214.0‰,海拔高程638.0 米左右。流域内气候温和,雨量充沛,多年平均气温18.4℃,多年平均降水量1200 毫米,多年平均径流深600 毫米,多年平均最大风速18.6 米/秒,多年平均径流量400万立方米。
(二) 工程地质
甘溪水库位于川东褶皱带温泉背斜东南翼,出露地层为侏罗系自流井群下中岩层,走向NE85°~SW265°,倾角50°~65°。
库区河谷底部大部分位于灰黑色泥质页岩和灰黄色泥岩上,岩层厚度不一,一般厚15m~35m。水库左岸为自流井群下组大安寨灰岩,走向平行于河谷,裂隙不发育,只有小的顺走向裂隙,其裂隙被泥质风化物充填,库水在正常蓄水位时邻近河谷中出现有少量渗流地表水和裂隙水;水库右岸为侏罗系自流井上组石英砂岩层,绝大部分被第四系砂质粘土所覆盖,岩石完整,该组砂岩为相对隔水层。
主坝区出露侏罗系自流井上下组地层及第四系堆积覆盖层,风化石为黄灰色,其风化产物为粘土层。J2S-2 位于右坝肩,为侏罗系自流井上组黄灰色中料石英砂岩,铁质胶结,该层砂岩在坝区出露,本区工程地质条件相对较好。
副Ⅰ坝坝址区为一有三跌系中统巴东组白云质灰岩、钙质页岩、泥岩及白云岩构成向斜河谷,岩层挤压较强烈,倾向下游,倾角69°~70°,左岸为页岩、泥岩斜向结构蠕动变形边坡,风化特别严重,透水性较好,局部存在地下泉水。库区地震烈度为Ⅵ度。
施工准备和各项资源需用量计划
一、施工管理机构的设置
建立工程项目经理部,实行项目经理负责制,下设各职能机构:
(一)工程部
1.图纸会审、技术交底。
2.轴线、垂直度、标高复核,沉降观测。
3.隐蔽工程验收。
4.施工组织设计、施工进度计划、材料、机具、劳动力计划编制。
5.各种建筑材料抽料送检。
6.混凝土、砂浆等配合比控制,试件制作、送检。
7.设计变更及各种签证。
8.技术资料管理(收集、整理、归档)。
9.工程量计算、工程结算。
(二)质安部
1.质量安全技术交底。
2.组织质量安全检查及控制、验收评定。
3.质安资料管理。
4.文明施工检查管理。
5.质安事故调查及报告。
(三)现场施工组
1.落实日、旬、月进度计划,落实各种配合计划。
2.现场文明施工管理。
3.图纸会审,参与安全技术交底及落实各种各项技术措施。
4.测量放线。
5.分项、分部工程的工序检查。
6.参与质量、安全检查及控制。
7.填写施工日志。
(四)材料部
1.按计划进退材料及常用机具。
2.限额领料并登记。
3.了解分析材料市场行情、材料库存盘点。
4.材料进退场并按施工总平面图堆放。
5.验收进场材料及收取质保书、合格证、准许证。
(五)机务部
1.现场施工机械设置计划。
2.施工机械订购及指导调试。
3.临时水、电设施管理。
4.施工机械的使用、维修、保养。
5.施工机电班组的管理。
(六)行政部
1.厨房、宿舍等生活设施管理。
2.保安及现场出入管理。
3.产品保护、防盗、防破坏。
4.安全防火。
5.环境卫生,文明施工管理。
(七)财务部
1.财务会计出纳。
2.工程资金使用计划及平衡。
3.工程款收付、结算。
施工组织机构图如下:
施工组织机构图
项目经理
项目副经理项目技术负责人
机 务 部
材 料 部
行 政 部
工 程 部
质 安 部
财 务 部
现场施工组
测 量 专 业 施 工 员
木 工 专 业 施 工 员
金 属 工 专 业 施 工 员
砼 工 专 业 施 工 员
电 焊 专 业 施 工 员
土 方 专 业 施 工 员
施 工 机 械 电 工 班
木 工 施 工 班
金 属 工 施 工 班
砼 工 施 工 班
电 焊 施 工 班
土 方 施 工 班
拟投入本工程的主要工程技术人员
人员类别拟投入数量备注
项目经理1
技术总工程师1
计划工程师1
结构工程师1
土石方工程师1
测量工程师2
质检工程师1
机械工程师3
财务管理3
二、技术准备工作
(一)组织技术人员审图,学习招标文件及合同文件,切实领会设计意图,认真调查施工区域内的水、电、地质、气象等方面的情况。
(二)组织技术人员学习施工技术规范和质量检验评定标准。
(三)编制实施性施工组织设计,选择最佳方案,组织施工,以求达到加快施工进度,提高工程质量的目的。
(四)做好分项工程的技术交底和工艺卡,培训专业技术工人。
(五)做好技术资料、工程质量管理的目标设计。
(六)制定技术管理制度。根据公司技术管理办法和业主有关技术管理规定和要求,结合本工程的实际情况,制定系统的切实可行技术管理措施,使施工技术管理走向标准化、规范化。
1.落实技术责任制,明晰各级技术管理机构的主要职责,做到职责分明。包括在各自负责的范围内做好经常性的技术业务工作;深入实际,调查研究,总结和推广先进经验;检查督促下属技术部门和技术人员贯彻有关技术规定、制度、规程。
2.落实图纸会审和技术交底制度。图纸会审要抓住重点,各级学习;技术交底内容包括:图纸交底;施工组织设计交底;设计变更和洽商交底;分项工程交底(包括施工工艺、安全、质量、新工艺、新材料的技术要求)。技术交底分级进行:项目总工程师向各机构职能人员交底,各技术职能人员向各施工班组长交底,并结合具体操作部位、关键部位的质量要求、操作要点、注意事项、新技术推广项目予以落实,班组长接受交底后,再向操作班组进行交底,并组织工人进行认真讨论,必要时辅以示范操作,保证施工要求。
3.落实材料、构配件的检验试验制度。严格按照国家、部颁技术标准。规范、规程和设计要求,对材料、构配件进行试验、检验,并将试验结果存入工程档案。试验部门对所用仪器、仪表和量具及时做好检修、校验工作。
4.落实技术复核制度。在工程正式施工前,对重要项目进行重点检查、校核,以避免发生重大差错。
5.落实工程质量检查验收制度。施工过程中严格执行三级质量检查制度,杜绝施工质量事故发生。
6.落实技术档案管理制度。从施工准备开始,直到交工为止,档案记录如实反映情况,并经各级技术负责人正式审定,严加管理,不得遗失损坏。
7.落实技术组织措施制度。完善并落实各项技术组织措施,以改善劳动组织,节约劳动力,加快施工进度,提高机械设备的完好率与利用率,保证施工安全和施工质量等。
(七)做好交桩复测,对各项建筑物准确定位。
主要的材料试验、测量、质检仪器设备表
序号仪器设备名称规格型号单位数量备注
1 灌浆自动记录仪台2 01 年购进
2 轻便测斜仪KZP-1 台4 01 年购进
3 电子天平2000g/0.01g 台1 01 年购进
4 托盘天平2000g/1g 台1 02 年购进
5 新标准筛Ф20cm、Ф30cm 套2 02 年购进
6 摇筛机8411, Ф30cm 台1 02 年购进
7 石子压碎值测定仪Ф150 台1 01 年购进
8 石子压碎值筛Ф200,2-16 套1 01 年购进
9 砂子指标压碎仪台1 01 年购进
10 视比重测定仪台1 01 年购进
11 全站仪SET2000 台1 02 年购进
12 经纬仪WILDT2 台1 01 年购进
13 水准仪NA28 台1 01 年购进
14 砂浆试验盒7.5×7.5×7.5cm 组3 新购
15 测斜仪校正台JJG-2 台1 01 年购进
16 压力表校验仪CJ-50 台1 02 年购进
17 砼试验盒15×15×15cm 组1 新购
三、机械设备
根据工程规模特点,准备好总的机械设备计划,依据施工进度安排作出调配计划分期分批进场,制定严格机械设备管理制度,以保证工程按时、按质的顺利完成。
(一)依据本工程的施工特点,合理调整公司机械设备,以充分发挥现有机械设备的能力。
(二)实行人机固定、机械使用、保养责任制。操作人员必须严格遵守安全操作规程,积极为施工服务;提高机械施工质量,降低消耗;爱护机械设备,执行保养规程;认真执行交接班制度,填好运转记录。
(三)实行操作证制度。对操作人员进行培训、考试,确认合格者发给操作证并持证上岗。
(四)合理组织机械施工。根据需要和实际可能,经济合理的配置机械设备;安排好机械施工计划,合理组织实施;充分考虑机械设备维修时间,坚持“先维修,后使用”的原则。
(五)加强机械设备的维修和保养,保证机械设备始终处于良好的技术状态,以保证施工的顺利进行。本工程机械设备需用量计划见下表:
机械设备计划表
序号设备名称型号单位数量备注
1 自卸汽车5t 东风辆2 自有
2 自卸农用车1.5t 辆3 租用
3 空压机3m3 台2 自有
4 手风钻180 台3 自有
5 砼搅拌机JZ350 台1 自有
6 砂浆搅拌机250L 台2 自有
7 插入式振捣器Φ50mm 台3 自有
8 交流电焊机BX3-500-1 台1 自有
9 钢筋切断机FGQ40B 台1 自有
10 钢筋弯曲机GW-40 台1 自有
11 水泵3kw 台3 自有
12 蛙式打夯机3kw 台2 自有
13 地质钻机SGZ-IA 台6 自有
14 地质钻机XJ-100-1 台2 自有
15 灌浆泵3SNS 台2 自有
16 灌浆泵TBW200/40 台2 自有
17 高速制浆机ZJ-400 台2 自有
18 浆液搅拌机JJS-10 台2 自有
19 浆液搅拌机2m3 台2 自有
20 输浆泵BW250/50 台2 自有
21 排污泵21/2PW 台2 自有
22 变压器S6-350/10 台1 自有
四、材料
根据施工进度,做好材料采购计划,备足材料以确保工程不出现停工待料的被动局面。本工程主要材料需用量计划见下表。
主要材料数量及供应计划表
2004 年
材料名称单位数量
第一个月第二个月第三个月第四个月第五个月第六个月第七个月
425 号水泥t 1773 300 400 400 400 273
料石m3 29095 8000 4000 8000 6000 3095
中粗砂m3 6621 1200 1500 1500 1200 1221
碎石m3 2368 400 600 500 600 268
钢筋t 40 7 10 15 5 3
砂卵石m3 5000 800 1500 1000 1300 400
排水管m 500 50 150 100 130 70
沥青kg 1258 200 300 300 300 158
五、资金
根据施工计划安排,做好资金需用量计划,落实信贷资金到位。
工程分月用款计划表
月份百分数
第一个月20%
第二个月10%
第三个月10%
第四个月10%
第五个月15%
第六个月15%
第七个月15%
保留金5%
合计100%
六、劳动力
根据施工计划安排,做好劳动力需要量计划,分期分批组织人员进场。
本工程劳动力供应计划及劳动力动态分布图如下。
劳动力供应计划表
序号工种名称人数备注

施工总体布置
(1)重庆市开县甘溪水库病害整治工程招标文件及设计图纸;
(2)本合同工程的施工特性;
(3)国家及行业的有关规程、规范;
(4)充分利用业主提供的内外交通、供电等施工条件;
(5)我公司从事类似水利工程的施工经验。
(6)施工布置本着以石料安砌为中心并考虑砌筑方便、保证主体施工需要,节约用地,少占或不占农田,并适应各个施工阶段的要求,避免干扰。
(7)不同规格的石料堆放场靠近工程需料部位,以利进料。
(8)供坝体砌筑用的砂浆靠近需要点附近布置,而水泥库、砂料仓接近交通干道,并与拌合台合理衔接。
(9)弃碴场不影响主体工程的正常施工,避免倒运。
(10)办公及生活用房采用租用附近民房及公房为主。
二、主要施工辅助企业布置
根据本工程施工特点及本合同的施工项目,结合业主提供的临时设施场地及本工程需要的辅助企业布置进行总体考虑,具体详见下表。
主要施工辅助企业布置特性一览表
序号项目占地面积建筑面积备注
1 模板堆放场30m2 15 m2
2 钢筋加工场50m2 20m2
3 水泥仓库30 m2 25 m2
4 混凝土、砂浆拌和站70 m2 25 m2
5 砂、石堆放场900 m2
6 水泵房100 m2 30 m2
7 生活住房650 m2 550 m2
8 项目部办公用房100m2 70 m2
合计1930 m2 735m2
三、办公、生活设施布置
办公、生活基地及项目部办公室设在招标文件指定的平地处,生活基地内设食堂、澡堂及职工生活住房。具体住房面积详见上表。生活用房以租用民房为主,不足部分现场搭设。
四、仓储设施布置
仓储设施亦布置在招标文件指定的平地处。水泥仓库用于本工程的施工机械设备等均分别布置在施工区附近,炸药库布置在右岸远离生活区的部位单独存储。
五、风、水、电布置
(一)施工供风
本合同工程供风采用移动式空压机供给,空压机分别设开挖区附近。
(二)供水
施工供水由我公司在水库坝址左右岸上游设抽水站二座,在库内抽水在坝址右岸430 及左岸440m 高程处各建10m3 水池一座,抽水机采用2 台(1 台备用),水管径取Φ25mm(进水管),Φ50mm(送水管)。Φ40mm,25mm(输水管)。
(三)供电系统
在业主提供的10kv 电源接线点设置一台变压器。施工时,由变压器接线至施工作业区,并布置空气开关。
六、砼拌合站布置
砼拌合站布置在大坝左岸,拌合站配备1 台JZ350 型砼搅拌机,1台250L 砂浆搅拌机,砼拌和站占地面积70m2。设砂石骨料堆场1 个,占地面积200m2。
七、通讯系统布置
现场配备6 台对讲机2 部移动电话,供现场之间相互联络和与业主及监理联系,另配1 部有线程控电话作为对外通信联系。
八、材料堆场布置
针对本工程的实际情况,拟在大坝两岸岸坡各设一处条、块石堆料场,占地面积700m2。
九、渣场规划
根据招标文件,业主提供给本合同工程的碴场位于大坝下游,施工中废弃的石渣主要堆填于坝下游,平均运距约100m。渣场堆填弃料采用人工平整。
十、临时施工道路布置
本工程拟整治原有上坝公路作场内施工临时便道,从临时便道到各工作面之间用临时便道连通,主要是为了便于人工挑抬和胶轮车运输,经初步规划,拟在下游左岸404m、416m、398m 高程各修一条施工小路,共需修建施工便道1.7km。
十一、施工总平面布置图
本合同工程施工总平面布置情况详见《重庆市开县甘溪水库枢纽病害整治工程施工平面布置图》。
施工测量
采用导线控制,根据甲方所提供的测量控制坐标点和高程水准点,沿大坝两岸布设导线网,并绘图。验算复核后,报请监理工程师签认,合格后即以此控制网作为首级控制及依据。
为保证附合导线网的测量精度,其附合起始点有业主提供不低于四等导线的控制点,再根据现场情况布设其他导线点。
采用全站仪测方位角和测距离。检查方位角闭合差和相对闭合差符合测量规范的要求后,才进行数据处理。
高程控制采用几何水准两级布网的施工方案,以首级控制为主的附合水准网(或闭合水准网)。当施工过程中水准点将会被破坏丢失,则将其引测至稳定的构筑点上,引测的精度不低于原有水准点的精度等级要求。
施工测量、放样所使用的工具,包括测量仪表、仪器及量具均按要求进行检定,合格后方才使用,并在使用过程中定期进行保养、检校。
计划开工、竣工日期及施工进度安排
早竣工,在业主确定的时间开工,提前10 天完工,计划总工期200 个日
历天。
我公司曾参加过多项省、市、县重点水利工程施工,具有较丰富的施工经验,并在社会上具有良好的信誉,是完全有能力、有信心在计划工期内保质、保量完成本工程的施工任务。
一、编制依据
1.根据业主要求开工日期开工,按200 个计划日历天完工。
2.工程技术设计图纸、施工技术要求、施工图纸设计说明、与本工程有关的施工规范。
3.现场施工条件。
4.我公司投入本工程的机械设备和工作人员情况。
二、编制原则
1.为保证工程质量和施工进度,尽量使用专业施工队伍和发挥机械施工优势。
2.抓住主要矛盾:先难后易,把基础土方开挖施工、砌石施工、钻孔灌浆、砌砖施工、混凝土施工、材料供应等工作放在首要位置。
3.既要按施工程序施工,又要采用平行交叉作业,尽量做到布局合理,又不互相干扰的原则。
施工进度安排详见重庆市开县甘溪水库枢纽病害整治工程施工进度计划横道图及施工进度计划网络图。
施工部署和主要项目的施工工艺
本工程特点是:施工场地较宽,交通方便,不在市中心,但是对工期要求较紧,工程量大,为保证在总工期内完成所有工程量,就必须周密安排施工计划,精心组织施工,采用合理、可行的施工方案,选取科学、先进的施工工艺,我们根据本工程的设计施工图,结合现场实际情况考虑,制定如下的总体施工部署,并对主要施工工序所选用的施工工艺作较为具体的说明。
一、施工总体部署
本工程工期较紧,工程量大,为保证施工工期及施工质量,拟将整个工程分为主坝、副I 坝和副II 坝三个施工段,以主坝为中心重点,每段平行作业,各施工段内流水作业。
施工过程中抓住关键线路上各工程项目的施工,保证关键线路上各工程项目衔接紧密,调整、调节非关键线路上各工程项目的施工,从而使工程施工均衡顺利地进行。
二、总体工程施工工艺流程图
工程施工工艺流程图
三、主要项目的施工工艺流程及施工方法

(一)施工准备
1.水泥:宜用425#普通硅酸盐水泥,而且必须要有出厂合格证并经质检部门检验合格。
2.砂:中砂或粗砂,并经质检部门检测合格。
3.碎石:粒径10~30mm,并经质检部门检测合格。
4.料石:强度≥30Mpa,并经质检部门检测合格。
5.钢筋:品种和规格均应符合设计规定,并有出厂合格证和规定试验合格后才能使用(进口钢材需先经化学成分试验和焊接试验,符合有关规定后方可用于工程)。
6.砖:品种和规格均应符合设计规定,并有出厂合格证和规定试验后才能使用。
(二)施工测量
本工程的平面控制网由发包方直接给出控制网基准点,我方再根据实际地形结合原有大坝特征进行加密以满足放样要求。平面控制网采用全站仪按五等施测,测角网技术要求如下:
等级边长(米) 起始边相对中误差测角中误差三角形闭合差测圆数五100~500 1/4 万±5.0” ±5.0” 4高程加密网点拟设置在测角网点,按四等布设,其技术要求如下:

建筑物的轮廓点放样采用全站仪施测。
转变点及整桩号处测设永久标石(基准点)并标明桩号与变点中桩号,施工中要经常加以校正。
砌筑边坡控制:采用每2 米高度在岸坡上放出轮廓点,在坝段纵向每隔15 点设坝坡控制点,然后纵横向拉线以控制坝坡坡度和平面度。
(三)土方明挖
本工程土方明挖分为一般明挖和沟槽开挖,其中一般明挖0.59 万m3,坑槽开挖0.13 万m3。其工作内容包括:准备工作、场地清理、施工期排水、边坡观测、维护等工作。施工前,详细了解工程地质结构、地形地貌和水文地质情况,采取有效的预防性保护措施。开挖过程中,经常校核测量开挖平面位置、水平标高、控制桩号、水准点和边坡坡度。
土方明挖采用从上至下分层分段依次进行,严禁自上而下或采取倒悬的开挖方法,并作好施工期临时排水设施。
由于开挖工程量相对较小,采用人工开挖,人工装碴,胶轮车运输。
风化岩石开挖亦采用人工开挖,人工装碴,胶轮车运输。土方开挖流程图如下:
大坝土方开挖流程示意图
施工准备人工开挖胶轮车运至弃碴场基坑验收下一道工序
(四)石方明挖
本工程石方明挖工程,包括坝基、公路、施工营地、施工辅助工厂
和采石场等范围的石方开挖工程。开挖工作内容包括:准备工作、场地清理、施工期排水、钻孔爆破、石渣的运输和堆存、边坡监测和防护等工作。其中坡面保护层开挖0.25 万m3,底部保护层开挖0.07 万m3。施工前,详细了解工程地质结构、地形地貌和水文地质情况,对不良地质地段采取有效的预防性保护措施。开挖作业前,提交一份钻爆作业措施计划,并在批准的场地范围内进行控制爆破试验。边坡开挖前,详细检查边坡岩石的稳定性。开挖过程中,经常校核测量开挖平面位置、水平标高、控制桩号、水准点和边坡坡度。开挖应自上而下进行,高度较大的边坡,应分梯段开挖,河床部位开挖深度较大时,应采用分层开挖方法。邻近水平建基面,应预留岩体保护层。施工期要作好临时排水工作。在爆破开挖时,根据岩石的类别,风化程度和节理发育程度等来确定石方的开挖方式。对于软石和强风化岩石,开挖采用推土机、挖掘机并附以小爆破,次坚石和坚石采用浅孔光面爆破技术爆破施工方案:
1.准备工作:修筑机械上山道路;开挖土层至石层分界面,测量出路堑横断面,根据实际开挖深度,岩石类型等因素进行爆破作业设计。
浅孔光面控制爆破,通常采用梯段(台阶)爆破,其炮孔布置见图《台阶式炮孔布置示意图》。
最小抵抗线W=kd;炮孔深度L=K2H;炮孔间距a= K3W;当炮孔按方格形布置时b=a;按三角形布置时b=0.86a;用药量Q=0.33KW3。
W:由炮孔底至临空面的最小距离,m;d:钻孔最大直径,cm;
台阶式炮孔布置示意图
K:系数,一般取15—30,坚石用小值,次坚石用大值。L:炮孔深度m;H:爆破岩石厚度,台阶高度m;K2:系数,坚石为1.0~1.15;次坚石为0.85~0.95;软石为0.7~0.9;a:炮孔间距m;K3:系数,采用火雷管起爆为1.2~2.0,采用电雷管起爆为0.8~2.3;b:炮孔排距m;Q:炸药量kg;K 单位岩石的硝铵炸药消耗量kg/m3,软石为0.26~0.28;次坚石为0.28~0.34;坚石为0.34~0.35。本爆破炮孔直径初步定为50cm,台阶高度H 设计为3m,其它爆破参数根据现场由实验确定。
2.作业要点
(1)平整钻机作业场地:覆盖层较厚时,利用推土机铲平,覆盖层薄且有石头凸起时,用风枪打孔小爆破,然后用推土机推平。作业面的平整度以保障钻机移动和钻孔时安全为标准。
(2)布孔与钻孔:首先按设计的孔距,排距布孔。对台阶面边沿的孔,要特别注意台阶面方向出现飞石。钻孔时要根据设计要求,确保孔位、方向、倾斜角和孔深。每孔钻完后,首先将岩石粉吹干净,然后把钻杆提升到孔口上,这时不要移动钻机,以防孔深不够时,可以继续在原孔中加深钻孔。
(3)装药与堵塞:装药之前,测量孔深,对过浅或过深的炮孔,要调整装药量。孔中有水时,应尽量排除干净,水排不干净的应装防水炸药。往孔中装药时,要定量定位,要防止卡孔,要分多次回填,边回填边用木棍捣实,并注意保护好孔中的电线或导爆管。
(4)网络联接与安全警戒:当使用导爆管非电起爆系统进行孔内外控制微差起爆时,联线时切忌踩踏孔外串联雷管,为确保网路准爆,宜采用双雷管双导爆网络。放炮之前,人员及机械撤离到安全区,设置安全警戒哨。还需准备必要的抢修机具和一定数量的抢修人员。
(5)爆破安全检查,爆破之后,暂不要立即解除警戒,要到现场查看,发现哑炮应及时处理。
(6)一般石方路基开炸施工工艺流程图如下
人工炸石方施工工艺流程图

3.保安全、质量的技术措施
(1)为保证安全施工,精确计算确定爆破参数,并根据实际情况,不断调整完善,严禁过量装药,同时采用微差毫秒雷管起爆网络,环境复杂地段,通过孔内,孔外相结合的微差起爆形式,做到孔与孔,排与排之间都有一定的时间间隔,防止爆破冲击波产生叠加,使爆区附近的建筑物振动速度控制在国家爆破规定的安全范围内。
(2)爆破前后设置安全警戒区,设立明确的标志牌,派专人把守警戒,确保危险区的人、物疏散撤离后才能点火起爆。
(3)参加爆破施工的主要人员必须经过岗前培训,并持有公安部门颁发的岗位作业证书,严禁无证上岗。
(4)妥善保管炸药、雷管,炸药库设在远离居民区的安全地带,库存放保管,做好防盗工作,把好火工品进出库关。
(五)钻孔和灌浆
1.帷幕灌浆
(1)帷幕灌浆施工技术要求
1)帷幕钻孔的开孔孔位与设计位置的偏差不得大于10cm,钻孔的深度应达设计要求。
2)帷幕钻孔均应全孔测斜,其孔底偏差值不得大于1/40 孔深。
3)灌浆孔在灌浆前应进行孔壁冲洗与裂隙冲洗,冲洗到回水澄清为止。孔内沉积厚度不得超过20cm。冲洗水压采用的80%灌浆压力,该值若大于1MPa 时,采用1MPa;冲洗风压采用50%灌浆压力,压力超过0.5MPa,采用0.5MPa。
4)灌浆孔的压水试验在岩石裂隙冲洗后进行。帷幕灌浆采用自上而下分段灌浆时,先导孔应自上而下分段进行压水试验,可采用五点法或单点法。各孔灌浆段在灌浆前宜进行简易压水试验,其压力可为灌浆压力的80%,若该值大于1MPa 时,采用1MPa,压水20 分钟,每5 分钟读一次压水流量,取最后的流量值作为计算流量,其成果以透水率q 表示。
5)帷幕灌浆时,坝体与基岩接触段应单独先行灌浆并待凝24 小时后,方可进行以下各段的钻孔灌浆工作。接触长不得大于2m,灌浆塞应塞于基岩面以上0.5m 左右。
灌浆压力应通过试验确定,并符合设计要求。不允许灌浆压力过大造成灌区岩石破坏和建筑物抬动变形。帷幕灌浆的灌浆压力,当采用一般灌浆方法时,可按以下经验公式估算:P=PO+mD,式中PO 为岩基表层段的允许灌浆压力,本工程取0.2MPa,m 为表层段以下每深入岩基1m 可增加的压力,本工程取0.15MPa/m,D 为灌浆段以上岩层的厚度(m)。
6)浆液水灰比和变浆标准
①按灌浆试验确定的监理批准的水灰比施灌,灌浆浆液应由稀到浓逐级变换。当灌浆压力保持不变,注入率持续减少时,或当注入率保持不变而灌浆压力持续升高时,不得改变水灰比。
②当某一比级浆液注入量已达到300L 以上,或灌注时间已达1h,而灌浆压力和注入率均无显著改变时,应换浓一级水灰比浆液灌注;当注入率大于30L/min 时,根据施工具体情况,可越级变浓。
7)灌浆结束标准
帷幕灌浆采用自上而下分段灌浆法时,在规定压力下,当注入率不大于0.4L/min 时,继续灌注60min,或不大于1L/min 时,继续灌注90min,灌浆即可结束。采用自下而上分段灌注法时,继续灌注时间应减少为30min 和60min,灌注即可结束。
固结灌浆在规定压力下当注入率不大于0.4L/min,群孔灌浆不大于0.8L/min 时,继续灌注30min,灌浆即可结束。
当长期达不到结束标准时,应报请监理人共同研究处理措施。
8)其它按水利电力部《SL62-94》灌浆规范有关规定和设计要求进行。
(2)灌浆材料
1)帷幕灌浆应采用425 号普通硅酸盐水泥,细度:通过80 微米标准筛筛余量<5%。
2)灌浆用水泥应保持新鲜,受潮结块者不得采用。水泥在使用前,必须对其质量作出鉴定,符合质量标准者方可使用。严禁将不合格的材料灌进孔内。各类浆液掺入掺合料和外加剂的种类及其掺量应通过室内浆材试验和现场灌浆试验确定。
3)水泥浆液的搅拌时间,使用普通搅拌机时不得少于3 分钟,使用高速搅拌机时宜通过试验确定。
(3)施工工艺及方法说明
1)工艺流程图
帷幕灌浆施工工艺流程如下图:

2)钻孔
①根据施工控制点,进行现场测量放点,将每个帷幕孔的孔位都测放出来,并用木桩打入测放孔位处再用红油漆注明其桩号、孔号等,然后钻机就位,固定后,校正钻机立轴,进行钻孔施工。
②用液压回转式钻机(SGZ-ⅢA 型),配金刚石或硬质合金钻头造孔,开孔孔径为φ130mm,钻至基岩面以下2m,进行第一段灌注,然后用0.5:1浓浆换出孔内清浆,置入孔口管,待凝三天以上。然后采用φ110mm 钻具钻进以下各段至终孔。
③钻孔分段:初拟第一段2.0m(孔口管段)、第二段3.0m、第三段5m、第四段及以下各段5.0~6.0m。如遇特殊地段段长可适当进行调整。段长误差不大于10cm,钻孔中使用kxp-1 型轻便测斜仪校测钻孔孔斜,并及时纠偏,钻进中采取勤起下钻及加长钻具等方法,确保孔斜在允许偏差范围内。钻孔时对岩层、岩性以及孔内各种情况进行详细记录。钻孔遇到孔内涌水、漏水、断层、洞穴、塌孔、掉块时,及时报告监理人分析钻孔和岩体情况,作出决定后方可进行处理或钻进。一般可先进行灌浆处理,而后继续钻进。
④钻孔取芯和芯样试验:
a 灌浆先导孔、观测孔、检查孔以及监理人指示的其它钻孔,应钻取岩芯,按取芯次序统一编号,填牌装箱,并绘制钻孔柱状图和进行岩芯描述;
b 芯样的最大长度应限制在3m 以内,一旦发现芯样卡钻或被磨损,应立即取出。除监理人另有指示,对于1m 或大于1m 的钻进循环,岩芯样获得率很低,应更换钻孔机具或改进钻进方法;
c 在钻孔过程中,对钻孔冲洗水、钻孔压力、芯样长度及其它能充分反映岩石特性的因素进行监测和记录,并提交监理人;
d 根据监理人指示,对钻取的岩芯进行试验,并将试验记录和成果提交监理人;
e 对每箱芯样拍两张彩色照片,并作好钻孔操作的详细记录,一并提交监理人;
f 监理人指示应予保存的岩芯,按指定的地点存放,防止散失和混装。
⑤钻孔保护:施工图纸所示的所有钻孔,在分段钻进结束或终孔钻进结束,均加盖保护,以防异物掉入孔内,直至下序施工或验收合格为止。
⑥钻孔冲洗及压水试验
本工程灌浆孔均不进行专门裂隙冲洗。帷幕灌浆在灌前,对所有灌浆孔(段)进行压水试验。
可根据监理人指示,采用“简易压水”、“单点法”、“五点法”进行压水试验,简易压水试验压力为灌浆压力的80%,且不超过1.0Mpa;压水时间20min,每5min 测读一次压入流量,取最后的流量值作为计算流量,其成果以透水率表示。
帷幕灌浆先导孔应自上而下分段卡塞进行压水试验,并按施工图纸要求采用五点法或单点法。其它各次序孔的各灌浆段,可进行简易压水试验。检查孔(不少于灌浆总孔数的10%)应采用五点法压水试验。五点法和单点法压水试验按SL62-94 附录A 执行。
3)灌浆
灌浆方法:采用孔口封闭灌浆法,即“自上而下、孔口封闭、不待凝、孔内循环高压灌浆”工艺。灌浆采用3SNS 型灌浆泵。在灌前根据要求埋设抬动变位观测仪器,灌浆时允许变位建议暂按岩体抬动变位小于2mm 要求执行:
灌浆过程中设专人观测,并定时对围岩进行观测记录,变位大于规定值时立即降低灌浆压力,直至停灌待凝。
灌浆次序:灌浆孔统一编号,并严格按分序加密的原则进行,灌浆孔分Ⅲ序,其施工顺序为Ⅰ序→Ⅱ序→Ⅲ序。
灌浆压力:灌浆压力一律采用孔口回浆管的压力表值为准,读其中值。根据招标文件的有关规定帷幕灌浆设计压力控制方法用一次升压法,最终灌浆压力的大小通过实验确定。
浆液水灰比和变换标准:
应按灌浆试验确定的或监理人批准的水灰比施灌,灌浆浆液应由稀到浓逐级变换。当灌浆压力保持不变,吸浆量均匀减小时,或当吸浆量保持不变,压力均匀上升时,灌浆应持续进行,不得改变水灰比;当某一级水灰比的吸浆量超过300L,灌浆压力及注入率均无明显改变时,浆液可加浓一级。变浆后如压力突增或注入率突减时,应立即查明原因,进行处理,并报告监理人;当注入率大于30L/min 时,可根据具体情况越级变浓。
灌浆结束标准:在设计压力下,当注入率不大于0.4L/min 时,延续灌注60min,或不大于1L/min 时,继续灌注90min,灌浆即可结束。当长期达不到结束标准时,报请监理人共同研究处理措施。
灌浆孔封孔:灌浆孔(含先导孔)和检查孔结束后,采用“置换和压力灌浆封孔法”进行封孔。即用泵送0.5:1 的浓浆将孔中余浆全部顶出,直至孔口返出浓浆止,而后提升灌浆管,向孔内补浆,最后,在孔口进行纯压式封孔灌浆1h,仍用0.5:1 的浓浆,压力为灌浆最大压力。
灌浆记录及监测:采用测记灌浆压力、注入率等施工参数的自动记录仪。
(4)帷幕灌浆试验
1)试验目的
为探索出适合于本区工程地质条件的合理的灌浆参数、有效的灌浆工艺、经济的工程投资进行灌浆试验。
2)试验内容
室内试验:原材料调研和取样、灌浆材料品质鉴定、浆液配合比试验;岩体变位观测;钻灌技术:验证“孔口封闭灌浆法”在本区的可行性。以确定灌浆孔、排距及灌浆压力;压水试验;帷幕耐久性试验;防渗帷幕底线的研究。
(5)帷幕灌浆特殊情况处理
1)灌浆工作必须连续进行,若因故中断,按下列原则进行处理。
a、尽可能及时恢复灌浆;
b、中断超过30min,要立即设法冲洗,如冲洗无效,则在重新灌浆前进行扫孔;
c、复灌开始要使用最大水灰比的浆液灌注;如吸浆量同中断前相近,即可用中断前的水灰比,如吸浆量减少不多,则浆液逐级加浓;如吸浆量减少很多,且极短时间内停止吸浆,则认为该段不合格,需采取补救措施。
2)灌浆过程中如发现冒浆时,视具体情况采用嵌缝,表面封堵、浓浆和降低压力等方法处理。
3)当灌浆过程中发生串浆时,采取下列措施处理:
a、如被串孔正在钻进,立即停钻;
b、如串浆量不大,可灌浆的同时在被串孔通入水流,使水泥浆不致充填钻孔;
c、当串浆量大时,如条件可能,可与被串孔同时施灌,否则用阻塞器塞于被串部上方1~2m 处;
d、如串浆沿裂缝串得比较远,可采用浓浆施灌。
4)如串浆沿裂缝串得比较远,可采用浓浆施灌。
a、灌浆结束后,采用原压力继续灌浆1h;
b、灌浆结束后,迅速关闭进回浆闸阀后停机,进行闭浆;
c、待凝时间不少于48h;
d、有必要时在浆液中掺速凝剂;
5)钻孔弯曲纠正措施
对不符合钻孔偏斜规定的孔,应按下述办法处理。
a、控制法
控制法的主要出发点是保持钻孔已有的偏斜程度,使之不再增大。
主要措施是增加粗径钻具的长度,在合理的钻进压力、给水量的配合下,纠正钻孔方向。
b、扩孔法
钻孔在变径时产生严重弯曲,一般是由于在钻具上未增加导向所致。这时可采用扩孔法来纠正孔斜,即采取加大与原一级钻孔钻进的同一直径钻具,用硬质合金钻头从钻孔变径位置继续打下去,这样可扩出与原一级钻孔偏斜相近的钻孔。
c、变径钻进法
在钻垂直孔且孔向偏斜过大时,如孔径还能符合变径要求,则用比原来小一级或二级的钻具进行钻进,利用重力作用,纠正孔斜。纠正前要捞净孔内岩芯。开始变径钻进时应用低压慢速钻进。
d、改变钻机立轴方向
当钻孔较浅(不超过30m)时,可采用改变钻机立轴方向的方法(垫钻机)纠正孔斜。钻孔往右偏时,垫钻机左侧,往机头方向偏时,垫钻机后部,反之亦然。
e、利用导斜器纠正孔向
在要作纠正的孔段中,根据孔斜方向要求,埋入废岩芯管或钢筋焊制的钻孔导斜器,并把要纠正的孔段用水泥砂浆回填,等砂浆达一定强度后再重新钻开。由于钻孔导斜器的作用,把钻孔的方向迫到设计要求的方向上来。
(6)帷幕灌浆质量检查
1)帷幕灌浆检查孔应按下列原则布置:
①在帷幕中心线上;
②岩石破碎、有断层、洞穴及耗灰量大的部位;
③注入量大的孔段附近;
④钻孔偏斜过大、灌浆不正常和灌浆过程中出现过事故等,资料分析认为对帷幕质量有影响的部位。
2)帷幕灌浆检查孔数量按灌浆孔总数的10%布置,一个单元工程内至少应布置一个检查孔。
3)帷幕灌浆质量检查,在该部位灌浆结束14 天后进行。
4)帷幕灌浆检查孔应自上而下分段卡塞进行压水试验(五点法或单点法),坝体与基岩接触段及其下一段的合格率应为100%;以下段的合格率应在90%以上,不合格段的透水率值不应超过设计规定数值的100%,且不集中,即可认为合格。否则应由建设单位会同设计、施工单位商量处理方案。
5)帷幕检查孔应取岩芯,计算获得率,检查水泥结石情况,并加以描述。
(7)帷幕灌浆质量控制措施
1)原材料质量控制
灌浆所用水泥须有厂家保书,且按规定复检合格,水泥要保持新鲜无结块,出厂期超过三个月的水泥不得使用。
2)造孔
所有灌浆孔必须按施工详图的规定布孔,孔径、孔深、孔距、排距、孔斜及孔向偏差要符合施工详图及《水工建筑物水泥浆施工技术规范》(SL62-94)中的有关规定;用万能角度尺反复校对立轴角度,正确选用人造金刚石参数;钻孔终孔必须达到设计要求,且终孔段岩石透水率不得大于设计值;每钻进一段,采用KXP-1 型测斜仪测斜一次,及时指导施工,终孔必须测斜,并作记录。
3)冲洗
孔壁冲洗和裂缝冲洗工作直接影响灌浆质量,冲洗和脉动裂缝冲洗结束标准应符合设计标准。
4)灌浆压力
灌浆时要尽快达到设计压力,并专人控制灌浆压力,以免灌浆压力过大产生抬动造成事故或灌浆压力过小而影响灌浆质量。
5)串孔处理
压水试验认真检查有无邻孔、特别是正在钻进的孔段,如果发现串
通,正在施工的钻孔停钻、冲洗、下管阻塞。
6)浆液搅拌
严格按照灌浆要求的水灰比进行,对水泥、水进行称量并测量浆液比重。
7)灌浆工作
灌浆工作必须连续进行。若因故中断,必须马上处理,尽早恢复灌浆。
8)各工序控制
灌浆各工序严格遵守有关技术条款和《SL62-94》灌浆规范要求,以确保灌浆质量。
9)特殊情况
遇到特殊情况时,及时将情况和处理措施与结果上报业主和监理。
2.灌浆质量检查和验收
(1)质量检查
1)质量检查可以分为灌浆过程的中间检查和灌浆结束后的最终检查。前者是为灌浆质量控制而进行的阶段性检查,后者是为验收和鉴定提供依据。
2)中间质量检查的主要内容包括:按设计要求检查布孔,造孔,工艺操作,浆液性能,综合控制情况,各孔终止灌浆达到的标准,灌浆中出现的问题和处理情况等。
3)最终质量检查的主要内容包括:坝体内部的质量(泥墙厚度、密度、连续性、均匀性),坝面裂缝,浸润线出逸点,渗流量变化情况等。
4)最终质量检查方法,主要是分析资料和进行观测,并配合钻孔,探井取样测定。钻探宜在灌浆结束1年后进行。
5)质量检查应全面完整地搜集资料,及时准确地进行记录,作为工程验收的依据,并应归入技术档案。
6)质量检查由灌浆施工单位负责进行。施工单位应提出质量检查报告,并应接受工程管理部门和设计部门的监督和抽样检查。
(2)验收
1)灌浆结束后,由施工单位作好准备,并向主管部门提出申请验收报告,由工程主管部门组织验收委员会(或小组)进行验收。
2)验收委员会(小组)成员应由主管部门、工程管理、设计、施工及财务部门代表组成。必要时邀请同行专家参加。
3)验收应在灌浆结束1年以后进行。
4)验收时,设计、施工管理单位应提出下列文件资料:灌浆工程竣工报告;技术总结;设计、施工文件及图纸;施工决算;物资设备消耗及移交清册;施工、观测的原始资料及整理分析成果;中间质量检查和最终质量检查报告;由管理部门提出的灌浆效果和效益证明。
5)土坝坝体灌浆的验收内容:
①土坝灌浆是否达到设计效果。
②灌浆设计及施工是否合理。
③质量控制和质量检查是否满足要求。
④是否有遗留问题和其它问题。
⑤对移交和管理的意见。
⑥验收后提出验收报告书。
(六)土石方填筑工程
1.说明
工作内容:土石方物料平衡;现场生产性石料开采、爆破和碾压试验;坝料开采、加工和运输;各种坝料(含反滤层、垫层、过渡层等)的填筑、碾压和接缝处理;排水设施和护坡以及各项工作内容的质量检查和验收等。
土石坝填筑工程开工前,应将施工措施计划、现场生产性试验计划报送给监理人审批;应将填筑区基础开挖验收后实测的平、剖面地形实测资料报送监理人。土石方填筑工程完工后,应为监理人提交完工验收资料。
2.现场生产性试验
土石方填筑工程开工前,应根据监理人的指示,在选定的料场开采区开挖坝料,进行与实际施工条件相仿的各项现场生产性试验,根据试验结果确定填筑施工参数。
(1)防渗墙土料的开采、混合和碾压试验
a、用于防渗墙的土料,应进行开采、混合(对风化土,除去土壤中的有机土层外,应将表层土壤与深层碎块状风化岩石混合,对人工掺和料,应将黏土与砂砾石混合)、装料、运输、卸料和碾压试验,并还需进行含水量调整试验。
b、填筑所用的各种土料均应进行开采方式、开采机械和开采效果的试验。
c、风化土料和人工掺和砾质土的混合及装、运、卸试验,应进行混合方式、混合及装运机械,混合效果(土石混合的均匀性)以及含水量变化规律等试验。
d、土料碾压试验应进行铺土方式、铺土厚度、碾压机械的类型及重量、碾压遍数、填筑含水量、碾压前的砾石含量(对风化土料)、压实土的干密度、渗透系数、压缩系数和抗剪强度等试验。
(七)大坝上游护坡工程施工
大坝上游坝坡施工选定在枯水期(10 月至次年3 月)进行,水位放至406.0m 高程以下,坝上游面的草皮、树根及含有机物的表土、浮土由上而下全面清除干净,其余工序(反滤层、浆砌砖(块石)框格、干砌块石)均由下而上进行施工。
大坝上游护坡工程施工流程如下图所示。
施工准备测量放线削坡整坡
干砌石护坡浆砌砖(块石)框格浇筑反滤层铺设压实质量检查监理验收退场
1.削坡
由于原土坝上游坝坡不规则,按设计坝坡修整上游坝坡。削坡采用人工开挖,开挖遵循从上至下的原则,上游坝面块石清至坝体一侧,待砼框格施工完成后,在填于其中,浮土、淤泥用胶轮车运输。
2.整坡
整坡的目的是为了使坝坡达到一定的平整度。整坡与铺设反滤料同步进行,特别是在雨季,尤应注意随整、随铺,否则会因雨水冲刷坝坡而造成返工,对于粘性土还会产生干裂。
整坡直接关系到大的美观,须精心施工。整坡过程中,经常配合测量控制。
在整坡时,配合取样检查,发现压实不合格处应及时处理,经验收后才允许铺设垫层或反滤料。
3.压实
当坝坡经过削坡后,如仍有压实不合格或亏坡处,必须进行补压或补坡。对于局部范围压实采用人工和轻便机夯进行夯实。
4.反滤料的铺设
对反滤料的铺设,有以下几点要求:
(1)反滤料铺设要层次分明,尤其分段施工时,必须做好接缝处各层之间的联结;
(2)铺设反滤料时,各层料不得彼此混合;
(3)反滤料铺设要防止产生层面错动或折断现象,保证连续性;
(4)反滤料铺设时要防止分离;
(5)已铺设好的反滤料应作适当防护,禁止行人践踏,防止污水浸入,以免破坏或堵塞反滤料;
(6)堆存的反滤料,应经质量检查合格,方允许运输上坝铺设。
护坡必须铺设垫层和反滤料,然后在其上作砌石或护坡工程。
反滤料的运输方式采用胶轮车运输。
反滤料压实采用人工夯,压实时适当洒水,坡面用人工铁铣拍打。
5.护坡施工要求
护坡施工要求如下:
(1)块石的质量良好,坚硬,无裂隙,不能有风化现象,其抗压强度、抗冻性,抗水、尺寸大小,应满足设计要求,
(2)石料不得采用片状或针状的。最大边长与最小边长之比不应大于1.5;
(3)干砌石护坡空隙率不得大于35~40%;
(4)护坡砌石要求稳、紧、错(即错缝)、平(即平整),不允许有通缝;
(5)砌石表面必须美观。
6.护坡施工方法
干砌石护坡的特点是劳动强度大,采用人工理砌。
运输采用胶轮车将块石从坝脚或坝顶、马道运至坝坡上,当砌下部护坡时,应将块石运至坝脚。但大量的块石则是从坝坡或马道运至施工作业面,施工时应特别注意施工安全。
砌石之前,必须将由于运输石料等原因而破坏的垫层,修整合格,然后测量放线进行砌筑。
(1)测量放线砌石之前,进行测量放线,沿坡面每5~10m 设木桩一排,桩上标明砌石设计高度,纵横、对角挂上线,作为砌石标准,以控制砌石断面。
(2)砌筑方法
1)砌石应由下向上顺序砌筑,坡脚与封边均应使用较大的块石料;
2)坝坡采用竖砌法(或立砌法),即块石长边与坝坡呈垂直。铺砌
时视石料形状进行搭配使用。尖角与风化部分必须打掉,飞边必须修正;应按错缝的原则铺砌,不得有直缝(或通缝)现象;砌筑时还应使块石稳定、挤紧,不得架空,更不得摇晃;块石间的缝隙需用适合缝口大小形状之石料,从块石下部嵌实,不允许在表面嵌缝。
3)护坡石料不得使用翅口石(一块厚、一边薄的石料,使上下两块的薄口部分互相搭接),龙口石(石块很薄的边口,未经砸掉)和浮塞(即砌石的缝口加塞时,未经砸紧);
4)砌体不得砌成翻花石(即砌石横一块、竖一块,未能相互紧密连接,加的小石很多,水流经过此处引起翻花,将小石卷走,极易引起松散脱坡)和蜂窝石(砌石时留有大的孔隙,不用合适的完整石块填塞,而用很多小碎石填塞,形如蜂窝,波浪冲涮就松脱出来);
5)砌石时,亦必须严格防止垫层遭受破坏,已破坏之处应严格修补后,再行铺砌;
6)砌石护面的精度,按如下控制:砌石厚度不宜小于设计厚度的5~15%(当厚度大于30cm 左右,取15%;小于或等于30cm 可取5%),即对于30cm 的块石,偏小的厚度不得小于5cm 左右,而且小于设计厚度的块石不能相互砌在一起。坡度应顺直,不得有明显的凸凹现象。如有不平之处,不应低于设计厚度的5~15%,不应高出设计更度的10~15cm,且凸凹处不得集中在同一区域;
7)砌石与岸坡接触处,应开挖成适合块石形状,使块石与岸坡接合严密。
7.浆砌砖(块石)框格施工
1)首先进行测量定位,要保证砌筑成形后方框内空为2.5m 菱形,浆砌砖(块石)框格与反滤层碎石接触面应先作搓砂找平(厚度不限)宽度为600。浆砌块石框格采用M7.5 浆砌料石,施工时采用座浆法,严格按施工规范要求,贯彻“平、稳、紧、满”的施工工艺原则,保证M7.5砂浆质量,砌石面要求整齐划一,做到外观顺滑美观,及时做好材料检验和砂浆试件,并按规范进行养护。
2)浆砌砖(块石)框格施工
①材料要求
a.水泥:水泥运到现场时必须有出厂合格证和出厂质量验收单方可验收入库,水泥运到工地后,必须通过国家质量检测机构检验,其品种强度,性能必须符合设计要求。
b.砂浆:砂浆的拌制应使用水槽或铁精拌制,要求拌制均匀,稠度适宜,不得在地上和砌筑面上拌制砂浆。砂浆应有良好的和易性、保水性和不透水性,稠度一般为4~6 厘米。
砂料采用天然砂,砂料应质地坚硬、清洁,级配良好,最大粒径不超过5mm,平均粒径不小于0.25mm。砂的含泥量不超过5%。
c.料石:砌体所用料石,应采用坚硬、密实,未风化无裂缝,无粘附物质,清洁的石料,其强度满足设计要求。
②施工方法
砌体采用座浆法砌筑,即先铺浆,后放石,然后纵缝填浆,填浆后应用撬棍或灰刀插实,必须使灰浆饱满,最后挤入片石,并用手锤稍加打实。灰缝要求填满砂浆及搞实以前,不能填塞片石。总的要求做到平、稳、紧、实。
a.浆砌料石砌筑前,必须备好线绳,砌筑时采用双面挂线,以保证框格宽度尺寸和线条顺直。
b.浆砌料石砌筑前,在砌体以外范围将石料上的泥垢冲洗干净,砌筑时保持砌石表面湿润。
c.砌筑时铺浆厚度为3~5 厘米,随铺砂浆随砌石,砌缝用砂浆填充饱满,严禁无浆直接贴靠,砌缝内用扁铁插填密实,严禁先堆石块再用砂浆灌缝。
d.上下层砌石必须错缝砌筑,砌体外露面平整美观,外露面上砌缝预留约4cm 深的空隙,以备勾缝处理,水平缝宽不大于2.5cm,竖直缝宽不大于4cm。
e.砌筑因故停顿,砂浆超过初凝时间时,必须待砂浆强度达到2.5Mpa 后方可继续施工,在继续砌筑前,必须将原砌体表面浮渣、淤泥洗掉,砌筑时严禁振动下层砌体。
f.勾缝前必须清缝,用水冲净并保持缝内湿润,砂浆必须分次向缝内填塞密实,必须按实有缝勾逢,严禁勾假缝,砌筑完毕后必须保持砌体面湿润并做好养护。
g.砂浆配合比、工作性能等,按设计标号通过试验确定,施工中在砌筑现场随机制取试件。
8.钢筋砼面板施工
(1)钢筋工程
钢筋材料:钢筋的表面应清净,油渍、漆污和用锤敲击时能剥落的漂皮、铁锈等应在使用前清除干净。本工程设计主筋为Ⅱ级钢,箍筋为I 级钢,进料前业主应组织监理、施工方等有关人员考查材料,并按规范进行抽样检验,决不允许低劣材料,进场所有材料(特别是钢筋、水泥)必须是正规厂矿生产的符合国家现行规范的产品,要有出产合格证及有关检测报告及生产日期。
钢筋接头:目前工地常采用双面焊,在钢筋端头要搬一定角度,使所焊钢筋成形后在一条直线上,焊缝长度为5d,本工程采用单面焊的可能性最大,钢筋端头搬一定角度,成形后两钢筋(被接和接的钢筋)要在一直线上。焊缝长度为10d,还可以采用绑扎方式,该工程绑扎搭接长度为35d,钢筋绑扎根数应按施工手册P355 图右上角进行。若采用焊接应先取样送检。纵向钢筋的接头数量(不论焊接或绑扎接头)位置要错开进行,在同一截面,接头数不得大于50%,当接头间的距离≤35d或≤500 时视为同一截面内。钢筋保护层:本工程主筋保护层厚度为50mm。三边要用砂浆块或碎石垫好。
箍筋:盘元进扬后应用钢筋调直机将盘元调置后再进行下料。钢筋的制作要规范,大小要一致,两端成斜弯钩,内角度为45°,箍筋绑扎前应在立筋上用粉笔划好间距。绑扎时弯钩错开进行,捆绑要紧。
(2)模板工程:
本工程侧模采用钢定型模板,使用钢模时,应先进行校正,敲打平直清除表面后所薄壳等物后,安装前打脱模剂,模钢及其支承结构的材料、质量,应符合规范规定和设计要求,一般采用钢片,螺丝夹板及支撑形式的保证钢模及支撑的强度、刚度和稳定性,不允许下沉与变形,钢模内侧面要平整,接缝严密,不得漏浆,模板安装后应仔细检查断面尺寸,间距(框格),是否有误,还要检查各部构件是否牢固,在浇注砼过程中要经常检查,如发现变形、松动等现象,要及时修整加固。钢模安装误差要在规范允许偏差内,钢模拆除应在砼初凝后方才进行。
(3)混凝土浇注:
水泥:开县温泉是盛产水泥的地方,但有些小厂生产的水泥安定性很差,水泥质量是影响砼强度的关键材料,因此采用的水泥必须是国家认可的正规生产厂家产品要有出厂合格证书及有关试验检测报告,进场后对水泥安定性再按规定进行抽样检验,合格后方才使用。
为了防止水泥受潮,现场仓库应尽量密闭,包装水泥存放时,用条石跳板应垫起离地约30 厘米,跳板上铺油毡隔潮,离墙亦应在30 厘米以上,堆放高度一般不要超过10 包,临时露天暂存水泥也应用防雨蓬布盖严,底板要垫高,并采取防潮措施,一般用油纸,油毡或油布铺垫,水泥贮存时间控制在三个月内使用完。
砂:
砂颗粒级配应在规范内,砂的含泥量也应满足规范要求,一般为5%内。砂的坚固性可用硫酸钠溶溢法检验。砂中的有害物质含量,如云母、轻物质(视比重小于2.0,如煤和褐煤等),有机物硫化物及硫酸盐等有害物质,其含量出应符合规范要求。
石子:
本工程采用无风化的坚硬碎石作骨料,碎石中的针、片状颗粒含量要符合规范要求。
设计要求碎石强度不低于400#,应对加工碎石用5×5×5 厘米的立方体作强度检验,在水饱和状态下,其极限抗压强度与所采用的混凝土标号之比不应小于1.5。碎石的坚固性,有害物质含量也应满足规范要求。水,一般能饮用的自来水及洁净的天然水,都可以作为拌制混凝土用水。因此,该工程可直接抽水库的水拌制混凝土。
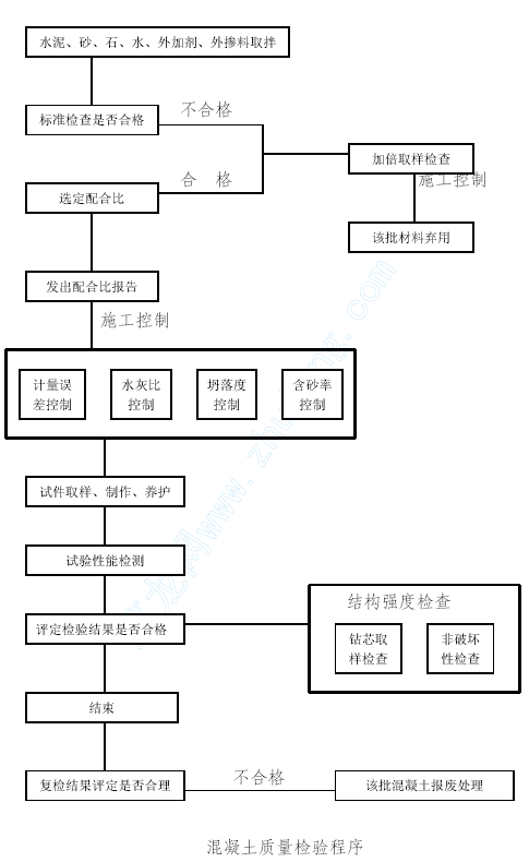
砼配合比:混凝土的标号由以下四个主要因素控制:
①水泥标号;②骨料(碎石)颗粒大小;③气温高低;④坍落度大
小,应根据当时浇注混凝土的季节(气温)以上几个因素来选择配合比,
应先作试配,试压合格后方才采用该配合比。
混凝土配合比一般采用重量法:
严格掌握混凝土材料配合比,并在搅拌机房挂牌公布,便于检查,使用的衡器应有校验制度,经常保持其准确性,材料的配合偏差不得超过下列规定的数值(按重量计)。
①水泥允许偏差2%。
②骨料(砂、石子)允许偏差5%。
③水允许偏差2%,根据不同季节气温及砂的含水量进行适当调整。
装料顺序:石子→水泥→砂→水
搅拌时间:不得少于1.5 分钟。
混凝土的运输,一般采用手推车或花兰人力抬运平车上用卷扬机由上往下放,到了浇注高程时搭跳手推车或人力抬运至浇注面。
混凝土在运输过程中,应保持其均质性,做到不分层,不离析、不漏浆,混凝土运至浇注地点时,应具有规定的坍落度。
砼拌制:
为保证工程质量,该工程采用自落式搅拌机制作。
搅拌机应设置在平坦的位置,用方木垫起前后轮轴,使轮胎搁高架空,以免在开动时发生走动。
电源接通后,必须仔细检查,电源接法必须符合规范要求,经2~3分钟空车试转认为合格,方可使用。
试运转时应校验拌筒转速是否合适,一般情况下, 车速度比重车(装料后)稍快2~3 转,如相差较多,应调整动轮与传动轮的比例。
拌筒的旋转方向应符合箭头指示方向,如不符时,应更正电机接线。
检查传动离合器和制动器是否灵活可靠,钢丝绳有无损坏,轨道滑轮是否良好,周围有无障碍及各部位的润滑情况等。
电动机应装设外壳或采用其它保护措施,防止水分和潮气浸入而损坏,电动机必须安装启动开关,速度由缓变快。
开机后,经常注意搅拌和各部件的运转是否正常,停机时,经常检查搅拌机叶片是否打弯,螺丝有否打落或松动。
当混凝土搅拌完毕或预计停歇一小时以上时,除将余料出净外,应用石子和清水倒入拌筒内,开机转动5~10 分钟,把粘在料筒上的砂浆冲洗干净后全部卸出,料筒内不得有积水,以免料筒和叶片生锈,同时还应清理搅拌筒外积压,使机械保持清洁完好。下班后及停机不用时,将电动机保险丝取下,以策安全。
搅拌混凝土前,加水空转数分钟,将积水倒净,使搅筒充分润湿,搅拌第一盘时,考虑筒壁上的砂浆损失,石子用量应按配合比规定减半。
搅拌好的混凝土要做到基本卸尽,在全部混凝土卸出之前不得再投入拌合料,更不得采取边出料边进料的方法。
严格控制水灰比和坍落度,未经监理人员同意不得随意加减用水量。
(4)混凝土的捣实:
常用插入式振捣棒,垂直插入或斜向插入均可,操作时要做到“快插慢拔”,快插是为了防止先将表面混凝土振实而与下面混凝土发生分层,离析现象,慢拔是为了使混凝土能填满振动棒抽出时所造成的空洞。混凝土分层浇筑时,每层混凝土厚度应不超过振动棒长的1.25 倍,在振捣上一层时,应插入下一层中5 厘米左右,以消除两层之间的接缝,同时在振捣上层混凝土时,要在下层混凝土初疑之前进行。每一插点要掌握振捣时间,过短不易捣实,过长可能引起混凝土产生离析现象,一般每点振捣时间为20~30 秒,使用高频振动器时,最短不密少于10 秒,但应视混凝土表现呈水平不再显著下沉,不再出现气泡,表现泛出灰浆为准。
振动器插点要均匀排列,可采用“行列式”或“交错式”的次序移动,不应混用,以免造成混乱而发生漏振。每次移动位置的距离应不大于振动棒作用半径的1.5 倍,一般振动棒的作用半径为30~40 厘米,打振动器时,不要紧靠模板振动。要随机抽样按规范要求作试件,养护好送去材料,试验室作28 天抗压强度试验。
(5)混凝土的养护,本工程选定在冬天施工,自然气温高于5℃时,一般浇注后在12 小时后,即可进行洒水养护,必要时可在方格上铺砂洒水以保证混凝土具有足够润湿状况,养护的时间长短与选定水泥品种有关,一般7 天左右。温度低于5℃时不再浇水养护。
混凝土表现用铁灰随浇随收浆抹平,严格控制设计断面。
(6)施工缝的处理:该工程面积大,不可能一次,二次完成,在下次浇注前应把断头的松散砼浇除干净,冲洗后配备同砼比例的砂浆倒入接头处(3~5cm0)再进行下次混凝土浇注。
(7)拆模:混凝土初凝后(冬天一般1~2 天)即可进行拆模,拆模时不能破坏框格断面,并从外观上检查其表面有无麻面、露筋、裂缝、蜂窝、鼠洞等缺陷情况,若有缺陷按各种方法采取相应的补救措施直到符合要求为止,严重的打了重浇。
(八)大坝下游护坡工程施工
1.坝后原河床覆盖层主要为耕作土,块碎石、砂卵石。河床深潭下覆盖层基岩为砂质泥岩,坝后河床深潭最深5.2m,发育较浅,在大坝整治加宽加厚施工中,须彻底清除上覆堆积的碎块石土、卵石层及强风化层,将加宽坝基直接置于基岩上。本工程下游坝坡覆盖层开挖约2549m3。由于开挖工程量相对较小,采用人工开挖,人工装碴,胶轮车运输。风化岩石开挖亦采用人工开挖,人工装碴,胶轮车运输。土方开挖流程图如下:
大坝土方开挖流程示意图
施工准备人工开挖胶轮车运至弃碴场基坑验收下一道工序
2.干砌条、块石体施工
(1) 石料要求
①条石截面规格尺寸300×300mm,长度500~1000mm,截面应为正方形,不符合本规定的异形体应作为块石使用。
②块石应有两面大体平行,比较方正,重量应大于50kg。
③干砌条石及干砌块石的石料等级要求在MU40 以上。
④除卡缝的小块石外,一般大块石石形不宜用扁条形或弯曲形。
⑤风化石和片石严禁上坝。
(2)施工方法
干砌块石,条石业主运至大坝附近堆码场后,采用胶轮车运输上坝,人工安砌。
安砌时,大块石作骨架,大块石间填小块石,尽量塞满,尽量减小孔隙率,增大容重,块石的宽、厚比要满足规范要求。
干砌块石砌筑时先敲掉块石尖角,分层插花安砌,块石大小头搭配,互相咬紧,砌筑稳定密实。
干砌条石天城座要打平分层丁砌,《垂直于坝轴线》大面朝下,条石间互相靠拢抵紧,要求“线要直,面要平,缝要小”,竖缝要错开,并用片石或碎石将缝塞满卡紧。各层立面大体水平。为了将石料挤紧放稳,减少沉降变形,除按上述办法将石料堆砌密实外,还应在石块大小安排上注意将最大的石块置于下层。在近下游坡及坡面上堆砌最大的石料,以增加坝坡的稳定。
砌体缝口应砌筑紧密。在一层中三、四个砌石内须有一个“丁”石与同层相领的石块相互衔接,必要时可用锤钻打凿,不允许用薄片和小石衬垫。上下两层块石应交错搭接、咬紧,由于块石高低不一,每层高度难于接近水平,为了增加块体的完整性,在堆砌程序上应尽可能使堆石全面等高上升,每砌四、五层应作成水平层,砌筑时之高低差最好不大于1m。干砌条石、块石施工流程如下图。

(3)干砌条石、块石施工技术要求
1)砌体密实,空隙率最小,单位体积重量最大。
2)砌体应紧密,在外加荷载作用下不松动变形。
3)砌石的沉陷量愈小愈好。要做到填满、挤紧、放稳。
(九)防浪墙、坝顶浆砌石施工
浆砌石施工前,必须按规范对水泥进行安定性试验,砂作含泥量等有关检验,砂浆标号按设计要求先试配合格后,方才使用,砂浆配合比系用重量比。砂浆应采用机械拌合,拌合时间、自投料完算起,不得少于1.5 分钟,砂浆应随拌随用,水泥砂浆和水泥混合砂浆必须分别在拌成后3 小时和4 小时内使用完毕,如施工期间最高气温超过30℃时,必须分别在拌成后2 小时和3 小时内使用完毕。人工挑抬至工作面。
坝顶防浪墙及坝顶浆砌石,施工前应先拆除原坝顶及防浪墙凿毛,清洗干净后用料石铺浆法砌筑,人工安砌。石料在料场冲洗干净后由2.5t自卸汽车运至坝顶。
大坝浆砌石施工流程示意图

质量保证措施和保证体系
本工程的质量目标为:优良工程。
二、质量保证措施
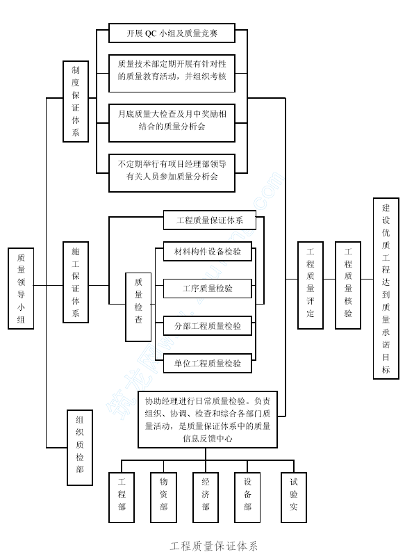
“百年大计,质量第一,信誉至上,以优取胜,全心全意为用户服务”是我们的宗旨。为此,多年来在我们企业内部已建立一套较完整的质量保证体系,建立和逐步健全各级质量管理机构,制订了行之有效的质量管理制度,不断充实各级管理和监督人员,加强了目标管理,强化工序控制,使企业的质量管理工作得到了保证,杜绝了重大质量事故的发生,同时还有效地减省了一般性质量事故的损失,使业主满意、用户满意、自己满意、收到了明显的实效,为了创建更多的优质工程,人人都来关心质量,在我们企业已蔚然成风,为确保本工程的质量,特制定如下措施:
(一)各工序的主要检查项目的合格率必须达到100%,全部检查项目合格率的平均值必须达到90%以上。全部分项工程达到优良。
(二)加强管理,严格把关,精心施工,改进工艺,提高质量,防止和杜绝重大质量事故,减少一般事故,提高外观质量。
(三)对参加本工程的全体施工人员进一步加强质量意识教育,提高遵守质量管理制度的自觉性,加强职业道德教育,提高工作责任心。使人人以认真负责的态度搞好本职工作,用令人满意的工作质量来保证工程质量。
(四)进一步推行全面质量管理,开展QC 小组活动,经常分析施工中可能出现的质量问题,进行技术攻关,达到事前控制的目的,解决技术难题。
(五)健全质量保证体系,根据工程特点建立各级质量管理机构,充实质量监督管理人员。公司设立质量监督科,由总工程师领导,负责下属各工程项目的质量监督工作,各项目部按工作需要,设立1~2 名兼职质量管理员,负责日常的质检工作,各作业班组设立一名兼职质量员,由工班组主管技术员负责或组长兼任,实行一级管一级,层层抓质量、落实到实处。
(六)根据本工程的特点制订切实可行的质量管理制度,建立严格的岗位质量责任制,奖优罚劣,与经济利益挂钩。
(七)对关键工作,如测量、试验、机械等要制定严格的技术操作规程,加强工种岗位培训,严格考核,坚持持证上岗。
(八)各级技术人员、质量管理人员要认真学习有关技术规范和技术标准,并达到熟悉、掌握、会用、用准有关技术规范和技术标准。
(九)抓好开工前的准备工作,熟悉设计图纸和设计文件,制订和优化施工方案,认真编制施工组织设计,尽量采用较先进的高效率的施工设备。
(十)建立技术交底制度,在开工前首先组织有关技术人员听取设计交底,然后,在工程内部实行一级向一级交底的制度,工程技术主管向项目技术负责人交底,施工班组负责人应向具体施工工人交底,做到级级责任清楚、任务明确,对于重要内容除了口头交底外,还应进行书面交底。
(十一)认真复核坐标和水准控制点。严格原材料的检验制度,把好材料质量关,做到不合格的材料绝不使用。做好各种混合料的配合比设计,通过对比试验优化配合比设计,严格按批准的配合比过秤称料,对难道大及技术复杂的工序,预先搞好典型施工,取得好的经验后再全面铺开。
(十二)在施工中加强工序控制,严格质量监督,主动接受工程监督,一切按规定的程序办,要坚持“三级质量检查”制度,即每个工序完成后首先进行质量自检,在工序交接时要进行质量互相交接检查,同时每道关键工序施工完成后还要由上一级质检人员专门检查,简称“自检、交接检、专检”的三级质量检查制度,要做好检查记录坚持隐蔽工程检查验收签证制度,使质量控制做到以事前预防为主,事后检查处理为辅。
(十三)加强计量管理,所用计量器具及各种试验检测仪器按规定进行周检和抽检,并按要求配齐各种计量器具。不合格的计量器具和过期未经计量管理部门检测的计量器具禁止使用。
(十四)积极开展技术改造和技术革新活动,推广应用新技术、新材料、新工艺,不断提高企业的技术水平和经济效益。
(十五)在施工中应按分工做好原始资料的收集、整理、保存、立卷工作。做好施工日志的记录。保证施工全过程资料的完整性和真实性。
及时编制竣工资料,做好技术总结。
三、施工过程的控制
施工工程从接到设计图纸制定施工方案时即开始,施工过程质量控制程序如下图所示:

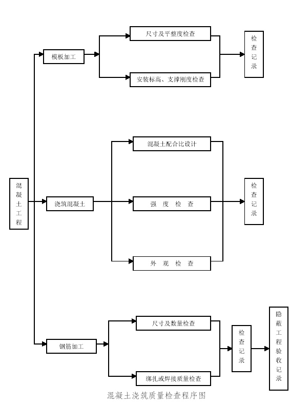
施工工序质量控制程序
四、各分项工程质量保证程序
施工过程中影响工程质量的工作,如对原材料的供应和鉴定,对各分项工程的质量检查和鉴定,混凝土及其组成材料的各项试验和检查,
不合格工程的鉴定和处理等按下列程序进行控制。

七、技术保证措施
(一)加强职工质量意识教育,提高施工人员素质。牢固树立为用
户服务,质量第一的思想。
(二)所有进场材料,必须要有出厂合格证检测报告,复验单登记备案证。严格控制入场材料质量,把好材料关。材料进场的分类堆码整齐,挂上料牌,将复检后的和未复检严格的区分开,防止混合,把好材料检测关。
(三)充分熟悉图纸,认真进行图纸自审、设计交底及图纸会审,把疑难问题解决在施工之前,正确领会设计意图,为工程的顺利施工作好技术准备。
(四)根据施工组织设计,对工程的重要部位编制施工方案、作业设计。认真进行技术交底,严格按施工方案、作业设计进行施工。关键部位采取挂牌,将施工要点,质量标准标注牌上。
(五)严格按图施工,如有变更必须经设计单位签字确认后方可实施。
(六)认真进行测量、放线,控制轴线、结构行列线、结构标高、桩柱定位等均须认真复核后方能使用。
(七)钢模板使用时必须进行选择,不能用的坚决退场。
(八)混凝土试块严格按规定制作、养护,组数必须保证,浇筑部位与试块编号相对应,作好原始记录,加强混凝土试块的管理。
(九)严格建立混凝土养护制度,专人定时对混凝土结构养护,确保混凝土结构质量。
(十)加强工艺纪律,严格操作规格,严格自检、互检和交接检,作到无自检不专检。上道工序不合格,不进行下道工序,加强工序质量,坚持质量三检制,施工班组首先进行自检和交接检,公司专职检查员进行专检,再与监理和业主主管人员进行联合检查,严格控制施工质量。
(十一)在质量技术管理过程中要以预防为主,强化质量否决制,加强施工过程的管理。
(十二)钢筋焊接人员必须持证上岗,操作严格按技术规程进行,闪光对焊、搭接电弧焊必须确保钢筋接头质量,对焊接接头须严格自检,外观检查不合格的割掉重来,按规定取样进行焊接接头试验,不合格的不准用于工程。
(十三)所有预埋件均要放线定位,采取将预埋件下主筋点焊固定的方法。混凝土浇筑前须进行复核,保证预埋件位置准确。
(十四)认真填写隐蔽记录,隐蔽前须经监理和业主主管人员检查核实、签字认可。隐蔽前,严格办理会签手续。
(十五)混凝土浇筑时,工长、技术员必须在现场指挥,坚守岗位。
(十六)雨天无防护措施不得浇筑混凝土,浇筑时突然下雨要用塑料布遮盖。
安全生产保证措施
在本工程的施工全过程中严格执行《建筑工程安全检查标准》
(JGJ59-99)。
一、安全生产目标
本工程安全生产目标:创造“六无”工程。即无死亡、无重伤、无倒塌、无中毒、无爆炸、无重大机械交通事故。职工年负伤率控制在0.5%以下。
二、安全生产管理原则
安全施工问题是关系到企业职工的幸福和经济利益,还涉及到许多社会问题,我们将一如既往地贯彻施工企业安全管理三大原则:
(一)“预防为主、综合考虑”的原则。从施工开始就把人力、物力综合加以考虑,防患于未然,着眼于事先控制,要有专门机构和人员负责抓安全工作,要相应地设置安全设备和必要的安全设施。
(二)“安全管理贯穿项目施工全过程”的原则。事先要做充分的调查研究,针对现场的实际情况,对施工中可能出现的安全问题、不安全因素加以认真分析,制定施工方案,采取对策措施。
(三)“全员管理,安全第一”的原则。在整个安全管理过程中,树立安全第一的思想,“生产必须安全、安全促进生产”。在整个安全管理中,使全体参与施工的人员自觉地共同努力,保证安全施工。
三、安全防护措施
(一)设立安全生产管理机构,项目经理是安全生产直接责任人。
根据本工程的规模配专职质安员2 名,负责日常检查。
(二)建立安全施工岗位责任制。
(三)做好安全学习,包括新工人进场、节前节后安全学习,班组经常性安全学习,针对各分项工程的特点由现场质安员对班组进行安全技术交底。
(四)每两周进行定期全面安全检查,查隐患、查执行安全制度的情况,及时消除安全隐患,总结安全工作经验,对存在的问题即使进行整改,对好的经验及时进行推广。
(五)对施工机械应经常进行维修保养,使其经常处于良好的技术状态,严禁机械带病工作。
(六)工地的电气设备必须由专职电工负责架设安装,专人管理,任何人不得乱拉电线、乱装电气设备。所有电气设备要安装漏电保护开关,并应经常检查线路的可靠性。夜间施工,必须有足够的照明。
(七)防火安全、慎之又慎。工棚、料库、油库的间距必须符合防火规定,并按规定配齐各种适用的消防器。工棚内不得烧火,不得用电炉,不得乱装电器,要制定工棚管理规则,加强管理,安排专人值班,确保安全。工棚附近禁止堆放易燃易爆物品。
(八)由于施工车辆来往频繁,必须注意交通安全,制订工地安全交通规则,加强车辆合理调度,装卸应有专人指挥,主要交通路路口要设置必要的交通标志,交通管制路段应设专人指挥,严禁开疲劳车,严禁酒后开车,严禁升斗行驶,要注意架空电线和跨路构筑物的净宽限制。
(九)进入施工现场,必须一切行动听从指挥,不准穿拖鞋作业,必须戴安全帽。
(十)木工棚内的刨花、水糠、碎柴要当班清理,并严禁烟火。
(十一)进入雨季施工时,需合理安排劳动力,组织快速施工,集中人力,分段突击。
(十二)与当地公安部门密切联系,组织联防,搞好治安保卫工作,特别是夜间的治安工作,确保正常的生产秩序。
四、安全生产保证体系
(一).建立、健全安全保证体系
1.项目经理部科学合理地建立安全保证体系,项目各部门必须认真遵照执行。
2.在施工中进行各级经济承包时,必须有安全生产指标。
3.施工中的分项、分部技术交底的同时应有安全生产指标。
4.各职能部门做好横向联系,做好与建设单位、监理单位的配合协调工作。
5.抓好安全施工教育工作。
五、现场安全管理规章制度

(一)项目经理安全生产责任制
1.对所辖范围的安全生产工作负直接领导责任,具体结合执行上级
有关安全生产的政策、法规、标准和规章制度。
2.计划、布置、检查、总结、评比生产的同时,计划、布置、检查、总结、评比安全工作,编制施工组织设计,制定安全技术措施,组织交底与实施,实行单位工程经济承包,要有安全指挥要求和奖罚措施。
3.负责组织每周一次的安全检查。针对现场存在隐患和不安全因素,及时采取有效整改措施。经常组织开展活动,并有活动记录资料。
4.发生事故后,组织调查分析,及时上报,并制定防范措施,组织实施文明生产和安全达标,加强对职工(民工)的安全教育。
5.负责组织对现场的主要临建设施、脚手架、卷扬机、吊架及重要设备的安全技术检查鉴定与验收工作。
(二)施工员安全生产责任制
1.对所管的施工生产现场的安全生产负有直接责任。
2.向班组布置生产任务的同时,必须要进行全面、有针对性的安全技术交底,并督促检查执行。
3.认真执行上级有关安全生产规定,组织开展工地安全达标,无事故竞赛等安全活动。
4.坚持每天进行安全检查,督促班组搞好安全活动,及时处理解决现场存在的不安全因素和隐患,及时制止处理违章作业行为,加强对施工生产人员(含民工)的安全教育。
5.发生事故后要保护好现场,及时上报,查清事故原因,采取改进措施。
6.组织参与对本施工生产区域的临建设施、脚手架、卷扬机、吊架及施工用机电设备、线路的检查验收工作,签订后存档。
7.建立健全本工号的各项安全生产基层管理资料和活动记录。
(三)项目安全员安全生产责任制
1.协助领导贯彻执行国家的安全生产劳动保护方针、政策、法规、标准和企业有关规章制度。
2.协助领导组织开展安全目标管理、安全达奈等竞赛评比活动,贯彻落实安全措施和计划。
3.做好日常安全检查工作。对查出的问题,及时向领导汇报,提出整改意见和要求,下达有关人员,并督促实施。遇有严重险情,有权越级上报。
4.配合组织对职工的安全教育和监督特种人员持证上岗。
5.参与对现场临建设施、脚手架、塔吊等起重设备、卷扬机、吊架及施工设备、线路的检查验收工作以及安全防护设施装置的鉴定、推广工作。
6.监督检查安全设施与劳动保护用品的正确使用与管理。
7.建立与健全工作档案资料。参加伤亡事故及未遂重大事故的调查分析,负责工伤事故的统计上报工作及保健津贴的审查工作。
产品防护及文明施工措施
1.进场的贵重物品(半成品)和专用料要设专门仓库保管。
2.协调各工种的工作,减少交叉次数。
3.教育工人不要在施工完成面上乱涂乱画。对人为造成成品污损破坏者,作罚款处理。
4.认真搞好工程中间交接,明确成品保护责任,贯彻“谁损坏,谁负责”的原则。
5.对易受到污损处,应事先制定保护措施,对可封闭的区域应采取封闭保护措施。
6.砼浇筑完毕,应采取以下措施,防止砼遭到损伤:维持正常养护;拆模符合要求;限制加荷条件;保持结构原状;防止外因损伤;防止污染。
二、文明施工措施
为尽量减少施工场地对周围的不利影响,制定如下文明施工措施。
做到文明施工。
1.推行文明施工和文明作业,创文明施工示范工地,获市级文明施工工地,树立企业良好形象。
2.贯彻执行《建筑施工安全检查标准》(JGJ59-99)、《重庆市建筑工地文明施工标准》及其它国家、重庆市现行有关安全文明施工的规定。
3.成立以项目经理为首的文明施工领导小组,对施工人员进行文明施工教育,加强文明施工意识。每周进行两次现场文明施工检查,项目部按公司下发《安全文明生产奖惩条例》进行考核。
4.对施工现场实行分片包干制度,划分管理区域,建立责任区,规定职责范围,确认负责人,并落实文明施工责任制。
5.施工现场采取规范化管理,在现场醒目处设置施工标牌。各种设备、材料按计划进场后,必须按施工平面图布置分类堆放,并设置标牌。
6.加强施工项目“旁站管理”和“日清制度”,建立定期检查、评比制度,把文明施工作为考核作业队的考核指标并坚决落实。
7.进场前与建设单位和当地居民管理单位取得联系,在公安和环保部门指导下,订立协议,明确各方权利和义务。
8.贴出“安民告示”,设立群众来访接待组,主动邀请居民代表开会,介绍开、竣工日期和各项环保措施。建立起互相理解信任、相互支持配合的良好关系。
9.施工现场除设固定厕所外,根据施工人员数量和施工作业点的变化,采用移动式卫生间,以解决施工人员的不便。
10.组织场容清洁队,专门负责生产区、生活区的清洁卫生工作。
生活、生产的垃圾及时运出场外;装运物应预先浇水湿润,进行湿式作业,垃圾出场采用封闭式灰斗或用毡布覆盖。场内道路指定专人适量洒水,减少扬尘,保持良好的现场环境。生活区的工人宿舍、食堂等场所要经常打扫,定期消毒,栽花种草,美化生活环境。
11.加强劳动保护,合理安排作息时间,配备施工补充预备力量,保证作业人员有充分的休息时间。
12.施工管理人员在和建设单位、监理单位、设计单位及其他有关管理单位交往中,做到礼貌待人;遇有分歧意见,应保持平心静气地协商解决。
13.主要机械设备实行“三定”(定人、定机、定资),消灭“三漏”(漏油、水、气),操作人员禁止向下掷东西。
14.原材料、半成品、废料、模板等物品摆放有序,有专人负责做好材料标志及管理现场材料堆放整齐,做到物流有序。禁止野蛮装卸,搞好修旧利废。
15.施工垃圾统一堆放,施工废水及生活污水经沉淀后统一排放下水道。
16.搞好工地办公室及民工宿舍的建设,做到整齐有序,严禁在民工宿舍内乱拉乱接电器。
17.严格控制晚间施工时间,夜间照明灯具尽量把光线调整到施工现场以内,严禁把强光源辐射到附近楼寓。以免影响附近居民生活。
18.机械设备坚持例行保养制度,设备在指定范围整齐停放,保证设备完好。
19.施工现场内设置专门排水沟做到排水畅通,现场淤泥及时清运到指定地点排放,做到整个工作面整洁,工完料清,无乱堆乱放现象。
20.办公室挂有形象进度图、工程平面图及临设布置图,办公室周围有质量方针、质量目标等宣传牌。
21.制定消防安全措施,消防器材统一管理,消防通道保持畅通无阻。
22.坚持持证上岗制度。
23.文明施工保证体系图如下:
保证工期的措施
一旦我公司中标,我公司将组织精干的技术人员组成项目经理部负责本工程的施工管理,并配备专业施工队伍及先进的施工机械和设备,以确保工期按时完成。根据工期要求,工程量的大小和施工特点,必须备足需用的施工机械,保证机械化施工的需要,而且对重要机械要有适当的备用数量。加强施工机械的维修保养工作,对于易损坏的机械零件要有适当的贮量,及时更换,保证机械具有良好的技术状况。尽量不要因机械而影响施工。
二、从计划安排上保证
加强计划管理,根据工期要求和当地的自然条件合理编排工程总进度计划,在具体施工中,根据各项目工序的具体情况还要制定详细的季度和月度计划。做到以月保季,以季保总工期,在施工中,以形象进度作为重要考核指标。施工中设立项目统一指挥部,加强调度,统一指挥,每旬召开一次生产调度会进行总结和协调平衡。必要时临时召开生产调度会,调整计划,统一部署,集中力量攻克薄弱环节。各工序均应互相密切配合、协调一致,避免干扰,减少窝工。在编排施工计划时,尽量避开恶劣天气施工,以减少不必要的损失,使有效工作时间留有足够的余地。
三、从工程材料供应上保证
按照工程进度计划及时做出材料采购计划,加强对工程材料采购、运输、保管和供应的管理,做到及时供应,有足够的贮备及时补充,确保工程需要,坚决杜绝停工待料的现象发生。
四、从安全生产上保证
贯彻国家有关安全生产政策和安全法规,增强职工安全法规观念加强仓库的防火措施,施工用电、基坑内作业安全措施,杜绝重大事故的发生,以利施工顺利进行,确保工期。
五、从后勤上保证
后勤生活合理安排,尽量创造较好的生活条件和生活环境。做到劳逸结合,使施工人员保持饱满的精神和愉快的心情去工作。
六、从提高工作效率上保证
密切与设计单位和甲方的联系,及时配合有关部门解决施工中遇到的疑难问题,工程监理部门对现场的检查验收工作应及时进行。必要时安排多班作业,增加作业班数,延长工作时间,赶上工程进度计划的要求。
雨季施工措施
根据渝东地区气候特征,夏季雨水较多,按本工程进度计划,施工期要跨1~2 个月的雨季,所以应做好雨季施工技术措施,并且落实实施,是保证该工程在雨季保质、保量,按计划正常进行的关键。同时还要考虑本工程在汛期的施工对周边防汛渡汛的影响,制定有效措施使周边地区安全渡汛。本工程施工在室外作业,雨季对工程施工带来诸多不利影响,为减少雨季对本工程施工的影响,需采取下列措施:
1.组建防汛抢险队。成立雨情监报小组,及时向项目部提供雨情信息。项目部根据天气情况,进行计划安排各部位的施工并及时进行调整。
2.在雨季到来前,对施工现场的临时设施进行全面检查。不得让材料和机具受雨淋和被洪水淹没。
3.沟槽开挖必须根据天气形势及施工能力确定开挖段。对施工现场的电杆无论是永久还是临时的都要进行仔细检查,不牢固的要加扫地杆和戗杆预以加固。主汛期开挖沟槽应将放坡增大一级,可能出现险情部位,做好支护处理。所有沟槽上口外侧1m 处顺沟槽设0.5m高的挡水堤。槽底每30m 设D600 排水井坑一座,内置2 寸排水泵一台。在大雨到来前施工人员应迅速撤离深槽内,不准冒险施工。沟槽上口应设防护栏杆,防止行人滑入槽内造成伤亡事故。
4.雨季各种机械设备应做好接地、接零保护,施工临时电缆不得拖地,各种施工所用电器均应设两防漏电保护。
5.施工现场应准备一定数量的毡布和塑料布,作为遮盖现场材料机具使用。
6.凡进入雨季施工的基坑工程,应合理安排劳动力和机具,组织快速施工。
7.雨季期间安排施工计划,应集中人力分段突击,本着完成一段再开一段的原则,当日进度当日完成。
8.应注意排水,确保无积水浸泡。
9.注意防洪抢险,随时注意雨天洪水情况,雨天要专门安排人员24 小时值班,一有险情马上全力组织抢险,让机械设备、材料不受到损失。
环保措施
1.施工人员进入现场后,进行文明施工和环保知识的宣传、教育、并进行考核,树立良好的文明施工及环保意识。成立经项目经理为首的静音施工领导小组,以预防主为,全面综合治理。建立定期民意调查制度,施工过程中与附近村委会密切配合,通过村委会反馈的信息进行专项治理。
2.对施工垃圾统一堆放,场内排水沟定期疏通。施工废水、生活污水经沉淀后统一排放到下水管道。
3.严格控制晚间施工时间,合理组织施工生产,对于施工中不可避免的声音较大的施工操作,安排在白天进行,夜晚十点以后至次日晨六时主要进行无噪音的施工操作。对于施工中必须连续作业的工序,及时到当地人民政府或有关主管部门开具证明,并公告附近公民。
因建筑工程的需要,出入建筑工程施工现场的各种机械、设备及时向当地人民政府环境保护行政主管部门申报,对噪声较大的机械设备尽量不同时开启或尽量避开夜间和午休时间,尽可能地将噪声污染控制在国家规定之内。以免影响附近居民生活。
4.弃土外运时,土车不得过满,避免在运输的过程中发生遗洒,在运土车上路前铺设不少于7m 长石渣,防止车轮带土、带泥上路,并在出口处设专人拍实车上土并苫盖。
5.干燥天气施工时,要经常洒水,严格控制粉尘、水泥等对空气的污染。
6.施工机具噪音控制在规定的范围内,必要时加设隔音。
7.机动车辆所排放的尾气要达到有关污染物排放标准。
8.开展文明施工和环保的宣传工作,现场要有标识。
9.加强对现场附近公共设施的保护。
10.定期进行检查和评比以便促进工作的开展。
11.建筑施工的一个难点是现场的厕所问题。在考虑临时厕所设施时,应按现场人员数量考虑厕所的设置。要求封闭严密,通风良好,定期清除粪便。
节约技术措施
1.通过合理化建议,在保证不降低设计标准,不影响工程质量的前提下,按现有市场行情修改某些单项设计内容,节约成本开支。
2.材料采购减少中间环节,有条件的直接从货源地采购。
3.精打细算,节约每一度电,每一桶水,工地及生活区严禁长明灯和长流水现象。
4.严格按照材料供应计划上料,做到料具合理使用,减少二次搬运。
5.混凝土、砂浆用料严格按配合比施工,不得随意增大水泥等用量。
6.本工程所用材料都要有合格证,不合格材料严禁使用。
7.现场碎石进料要验方或过磅,进场水泥要点数,要建立材料台帐。
8.严格执行限额领料制度,建立材料支出台帐,并分析节约、超耗原因。
9.加强技术管理及内业资料管理,对工程设计洽商变更及时通知加工单位,避免材料浪费。
10.成立专业化施工队伍,对专职人员执行持证上岗制度,以提高职工技术业务素质,大力开展技术革新活动,充分发挥全体职工的生产积极性,从技术管理上讲效率争效益。
11.做好沟槽开挖与土方回填的流水施工,以减少挖运、存土的费用。
12.现场配用模板应以钢模为主,控制木材使用量,降低工程成本。
13.按计划合理配备模板用量,加快模板周转率,减少模板一次性投入量,降低工程成本。
14.合理安排施工机械,控制机械进出场时间,提高机械利用率,降低机械成本。
15.加快施工进度、提前工期、节约周转材料和机械台班费用。
16.根据施工进度,合理安排劳动力计划,提高施工机械化水平,降低人工费。
说 明
工程竣工资料制作软件:首家基于word平台开发的资料软件,具有简单易用、功能强大、性能稳定等特点,涵盖了施工工程过程中技术文件、质量验收资料、质量保证资料、工程管理资料、监理资料和安全资料等各类文件、表格的编制和管理。适用于工程中各方主体的相关人员使用,如工程资料员、监理工程师以及工程文件整理、归档单位的工程竣工资料管理人员等。 嘉意德资料软件表格样式齐全,操作简便!是全国版本最全的资料软件主流品牌,共有70多个各地方版本及行业版本,如公路资料、电力资料、节能资料、水利资料等。
施工安全验算软件:含脚手架、模板、用水用电、塔吊、基坑支护、钢筋支架、结构吊装、混凝土工程、降排水等九大模块。是现场安全管理必不可少的软件之一。软件将施工安全技术和计算机科学有机结合起来,符合施工现场特点和要求,依据有关国家规范和地方规程,根据常用的施工现场安全设施类型进行计算和分析,为施工企业安全技术管理提供了便捷的计算工具。同时生成规范化专项方案计算书,为施工组织设计的编制提供了可靠的依据。
标书制作与管理软件:是一个集标书制作与标书管理功能于一身的招投标软件,用于快速编制各类标书和施工组织设计。内置模板源自建设系统各大企业的实际工程,设计水平高、文字素质好。庞大的素材库包含工业、民用、水电、路桥的综合施工组织总设计,以及各类结构形式、各种高度的工业、民用、路桥、水电等单位工程的施工组织设计,还提供了特种工程、建筑、安装、乃至钢结构的施工组织设计,几乎囊括了编标所需的所有内容。
:该软件系统采用图形编辑方式,不需画草图,不需记住工作的代号,只需用鼠标就可以在网络图中进行添加、修改工作和调整逻辑关系,而不需再去输入紧前、紧后关系,并实时计算关键线路,自动添加工程标尺,横道图自动生成,非常快捷、方便。
施工平面图绘制软件:本软件提供了多种绘图工具,具备强大的绘图操作功能,并集成了多个图远库,包括建筑及构筑物库、材料及构件堆场库、施工机械库、交通运输库等等,可直接调用,您只需移动鼠标,就能够方便绘制出一张完整而又准确的施工平面图。
临时用电设计计算软件:是国内第一款对施工临时用电配置设计及计算类软件,软件严格按照国家规范进行编制。采用领先图形模式进行配电设计,及根据JGJ46-2005规范8.1.1条规定采用三相附和平衡计算法,使计算结果更加合理,软件还对配电箱、用电设备的开关、漏保、熔断器等电气的选择电流进行专门有正对的计算(考虑了尖峰电流等情况对电气设备的影响),使选择的电气设备更合理。本软件采用领先的.Net技术开发而成,具有易学、易用、高效等特点。
施工组织设计大全的用户购买以上我公司任一款软件均按8折优惠!