某4#地工程水暖施工组织设计
编制依据
- 某11#地建筑安装工程施工总承包编制的招标文件;
- 天津市房屋鉴定勘测设计院所出的施工图纸;
- 业主方对本工程的具体要求;
- 我公司关于项目管理的手册;
- 天津市建筑工程施工现场关于安全生产、文明施工、环保及消防等有关规定;
- 《建筑给排水及采暖工程施工质量验收规范》(GB50242—2002);
- 《通风与空调工程施工质量验收规范》(GB50243—2002);
- 《建筑安装工程质量检验评定统一标准》(GB50300—2001);
- 《建筑采暖卫生与煤气工程质量检验评定标准》(GBJ302—88);
- 《建筑给水聚丙烯(PP-R)管道工程技术规程》;
- 《给水塑料管安装图集PP-R给水管安装》02SS405-2;
- 《低温热水地板辐射供暖技术规程》DB29-55-2003;
- 《天津市节能工程质量验收规范》DB29-126-2007;
1. 总体概况:
本工程为某四号地高层住宅工程一期,由4栋高层住宅和地下车库构成。1号楼地上二十五层,2、3、4号楼地上三十一层,地下室两层,以下车库一层,为双层机械停车库,局部战时人防。建筑高度93m,属一类高层住宅。本工程机电专业安装为给排水工程、采暖、通风工程。
2. 机电安装工程概况
-
-
- 2.1 给排水工程
- 2.1.1 生活给水系统:生活水管室内干管、立管采用衬塑钢管,管径小于DN70采用丝扣联接,管径大于DN70采用沟槽联接。住宅分户水表后的支管采用S5系PP—R管材,热熔连接。管道与设备、阀门、水表、水嘴等连接时应采用专用管件或法兰连接。与热水器连接的管道应设不小于400mm的金属管过渡。地下二层至四层为市政供水区,由室外管网直接供给,五至三十二层由变频泵供给,加压供水泵房设于地下室。其中2、3、4号楼五至十三层为低区, 1号楼五至十三层为低区,十四至二十层为中区,二十一至二十五层为高区,5、6、14、15、21、22层入户支管设减压阀,减压值为0.2MPa,入户管压力不大于0.35MPa。泵房设一组生活贮水箱,有效容积20m3,水箱选用不锈钢材质,水箱内设水箱自洁消毒器,设置3组生活给水变频泵组为3个分区分别供水,甭组采用恒压,变频控制。住宅设公共水暖管道井,采用磁卡表,表后管道埋地入户。
- 2.1 给排水工程
-
2.1.2 中水给水系统:中水管室内干管、立管采用衬塑钢管。住宅分户水表后的支管采用S5系PP—R管材,热熔连接。管道与设备、阀门、水表、水嘴等连接时应采用专用管件或法兰连接。地下二层至四层为市政供水区,由室外管网直接供给,五至三十二层由变频泵供给,加压供水泵房设于地下室。其中2、3、4号楼五至十三层为低区, 1号楼五至十三层为低区,十四至二十层为中区,二十一至二十五层为高区,5、6、14、15、21、22层入户支管设减压阀,减压值为0.2MPa,入户管压力不大于0.35MPa。泵房设一组中活贮水箱,有效容积10m3,水箱选用不锈钢材质,水箱内设水箱自洁消毒器,设置3组生活给水变频泵组为3个分区分别供水,甭组采用恒压,变频控制。住宅设公共水暖管道井,采用磁卡表,表后管道埋地入户。
2.1.3 排水系统:本工程排水设专用通气立管排水系统,地下室排水采用污水提升排水系统,户内卫生间排水和厨房间排水分开设置,户外采用污废合流,地上各层均重力自流排出。住宅首层二层独立排水,卫生间排水立管设专用通气立管,每隔两层用“H”管与排水立管相连。室内排水管道采用柔性接口机制铸铁管,明装卡箍式接口,暗装法兰承插式接口;压力排水管道采用外壁热镀锌钢管,丝扣或法兰连接;地下室埋地排水管道采用机制铸铁管,法兰承插式柔性接口。住宅管井内和地下车库采用密闭地漏,洗衣机采用专用地漏。地漏水封高度不小于50mm,地漏箅子表面低于地面20mm,地面清扫口采用铜制品,清扫口与地面平,水泵吸水管,压水管安装法兰可屈挠橡胶接头,水泵采用减震基础,贮水池和水箱人孔采用加锁井盖集水井采用密封防臭铸铁井盖。生活排水立管每层设一个检查口,距地1.0米,最高处设通气帽,图中未标注处,横管检查口间距不超过15米;当立管水平拐弯或有乙字弯时,在该层立管拐弯处和乙字管的上部设检查口。
-
-
- 2.2 采暖工程
- 本工程采暖方式为低温热水地板辐射采暖,供回水温度为50℃—40℃。热媒由地下室换热战提供,系统竖向分三个区,各分区工作压力分别为0.6 MPa、0.9 MPa、1.2 MPa。采暖系统分户计量,主立管及控制阀门、热计量装置等设于管井内,立管为下供下回异程式系统,管井至壶内分集水器管道沿地面后浇层敷设。
- 采暖埋地入户管采用预制直埋保温管至出地面,焊接;明装采暖干管及立管至分户热表前均采用热镀锌钢管,丝接;表后采用PERT(S5系列)管,满足设计工况使用50年。
- 地板采暖加热管固定在绝热板上,卡钉采用地暖专用塑料卡钉。加热管固定点的间距直管段不应大于700mm,弯管不应大于350mm,且地盘管无接头。
- 房间面积超过30㎡或长边超过6m时,应设置间距不小于6m、宽度大于等于8mm的膨胀缝,内填弹性膨胀膏;与墙柱交接处,及沿外墙内侧应填充厚度不小于100mm的聚苯板条。
- 加热管始末端出地面至分集水器的管段采用10mm厚橡胶套管保温,管道穿越膨胀缝处设置柔性套管,穿墙处预埋硬质塑料套管,其内径比管道外径大5mm。地板采暖填充层采用豆石混凝土,厚度不小于50mm。浇捣混凝土之前,对盘管进行水压试验。试验压力为0.6MPa,试验时缓慢升压,升压时间不小于15分钟,升至规定试验压力,稳压一小时,其压力降不大于0.05 MPa。填充层养护期满后仍进行水压试验,以每组分集水器为单位,逐回路进行。在试压合格后进行混凝土施工,同时加热管内保持不小于0.4 MPa的水压。
- 地板辐射供暖管材下敷设20mm厚的挤塑聚苯乙烯泡沫板作为绝热层,密度不小于25kg/m,导热系数0.040w/(m.℃),管道保温采用橡塑保温,厚度35mm,容重不不小于25kg/m3,导热系数0.032w/(m.℃)。
- 2.3 管道套管
- 2.3.1 给水、中水、热水管道穿楼板时均应设套管,套管比穿越管道大2号,安装在楼板内的套管,顶部应高出装饰地面20mm,安装在卫生间和厨房内的套管顶部应高出装饰地面50mm;底部应与楼板底面相平,套管与管道间用阻燃密实材料和防水油膏填实,端面光滑。过卫生间隔墙的套管,管道穿过后用油麻填实封严,管道穿防火墙、楼板、隔墙处采用防火封堵材料封堵。
- 2.3.2 管道穿外墙、排水立管穿过屋顶楼板时应做刚性防水套管。
- 2.4 管道保温与刷漆
- 2.2 采暖工程
-
2.4.1采暖管道保温采用橡塑保温,厚度35mm,容重不不小于25kg/m3,导热系数0.032w/(m.℃)。
2.4.2穿越非采暖部位的给水管、中水及消防水管采用30mm厚橡塑保温管,外包PVC保护层。地下室和楼梯间的库房为不采暖空间,其间的消火栓给水管道、加密喷淋管道,报警阀前的喷淋管道采用电伴热保温,保温做法参国标图集03S401。
-
-
-
-
- 室外埋地给水管道及室外埋地中水管道采用球墨铸铁管,柔性连接,外壁做沥青玻璃布五层防腐。
- 2.5 防排烟、通风工程
- 2.5.1加压送风系统
- 地上部分楼梯间采用自然排烟,每五层内可开启外窗面积不小于2㎡。其合用前室设置加压送风系统,送风量不小于28000m3/h,风机吊顶安装于地下车库内,空气经室外风口、取风竖井、风机后分别送入楼梯间和前室。
- 2.5.2防排烟及通风系统
- 地下二层为人防及设备用房,人防部分战时停用。地下车库为I类汽车库,最大防火分区面积不大于2600㎡,防烟分区面积不大于2000㎡。排风量、排烟量按6次/h计算,火灾时补风量按照50%的排烟量计算,平时送风量取火灾时的补风量,其余风量由汽车坡道处补足。每个防烟分区设置一套机械排风,排烟的合用系统,和一套平时送风、火灾时补风的合用系统,排烟、排风系统风量为50000m3/h。排风口及排烟口均设有电控防火阀,并互锁,排烟口的防火阀常闭,火灾时自动开启并与排烟风机联动。地下车库平时通风由诱导风机进行气流组织到排风口排出。当发生火灾时由烟感给出信号,通风口及诱导风机关闭,排烟风机打开。同时送风系统送风,当排烟温度大于280℃时送风机及排烟风机、排烟口关闭,排烟口距最远排烟点距离≤30m。
- 2.5.3配电间、水泵房设有独立的排风机,排风通过侧墙上的壁式风机排向车库。换热间设有独立的排风系统,平时通风换气次数及事故排风换气次数均取12次/h,排风通过竖井直接排向室外。
- 2.6人防给排水系统
- 2.6.1本工程地下二层局部为人防部分,分为两个防护单元,分别为五级和六级二等人员掩蔽所,第一防护单元建筑面积为1840㎡,掩蔽人员为946人。第二防护单元建筑面积为1910㎡,掩蔽人员为972人。
- 2.6.2战时饮用水标准:3L/d,贮水时间:15d,生活用水标准:4L/s,贮水时间:7d。
- 2.6.3给水管采用钢塑复合管及管件,卡箍连接,排水管采用热镀锌钢管,丝扣或法兰连接。所有穿过人防工程外墙的管道,管径小于150设柔性防水套管,管径大于150设柔性密闭防水套管,所有穿过人防工程临空墙、密闭隔墙的管道,管径小于150设防护密闭套管(A)型或者(B)型,大于等于150设防护密闭套管(C)型或者(D)型,并在内侧设不小于1.0 MPa抗力的铜芯闸阀,闸阀近端距墙均小于200mm,穿过防护单元之间的防护密闭隔墙的,在防护密闭隔墙两侧的管道设置。
- 2.6.4战时在口部设置1000×800×500的壁橱,壁橱内设喷枪,喷刷和胶管的固定装置,排风竖井冲洗从室外市政管道上接入给水管用喷枪冲洗。
-
- 3. 施工部署原则
- 3.1 一切施工活动满足合同要求的原则。
- 3.2 各专业工种间良好配合,进行有机穿插、流水作业的原则。
- 3.3 符合施工工序间逻辑关系的原则。
- 3.4 以人为本、科学管理的原则。
- 3.5 施工进度计划
-
-
本工程属新建工程,施工面积虽不大,但专业与土建需密切配合。因此我司结合多年同类工程施工、管理经验,并借助于先进的施工工艺、施工机械,采取工序交叉作业,季节施工措施,先制定施工阶段计划,再以此为依据制定总体施工进度计划,执行月施工计划时根据实际情况适当调整计划编制间隔时间,适时的指导工程施工,科学合理地安排施工,以保证按业主要求的工期完成。
4. 专业施工方案
4.1.1.1 管道安装工程
一、施工规定
1.管道工程施工,应按操作程序进行,要根据工程特点,结合施工现场条件合理安排,一般先测量后配管,先预定后安装,先装大管道,再装小管道,先装支吊架,调整水平、坡度后再安装管道。
2.各类管道在交叉安装相碰时,应按下列原则避让:小口径管道让大口径管道,有压力管道让无压力管道,支管让主管。
3.施工技术资料应与施工进度同步,做至准确、清洁、完整、达到归档之要求。
二、管道施工程序:

管
道
施
工
程
序
三、主要设备、材料、成品、半成品进场验收
1. 所有进场材料设备必须具有中文质量合格证明文件、规格、型号、配件、器具和设备性能检测报告应符合国家技术标准或设计要求。
2.所有材料进场时,应对品种、规格、外观进行验收,包装主要器具和设备在运输、保管和施工工程中采取有效措施防止损坏或腐蚀。
四、主要施工方法:
1.施工准备时保证施工顺利进行的前提,主要包括技术准备、物质准备、组织准备及作业条件准备等,其具体内容是:
a. 熟悉与本工种有关的建设文件,了解工程特点及施工总体要求;
b. 研究深化施工图纸,了解设计意图和商定解决办法,并及时在施工图纸会审纪要中反映出来;
c. 编制施工方案、施工图预算和用料进度计划,按施工要求组织材料、机具进场;
d. 根据施工场地的条件,根据总包单位的施工进度,组织劳动力进场施工;
e. 注重现场施工管理,对已进场的劳动力、材料、机具,根据总包单位的文明施工秩序。
2. 施工技术要求
a.阀门安装前应作强度和严密性试验,对于主干管上作切断作用的闭路阀门,应逐个作强度和严密性试验;
b.地下室或地下构筑物外墙有管道穿越时,应采取防水措施;
c.管道支吊架应位置正确,安装平整牢固,固定支架与管道接触应紧密,滑动支架纵向移动量应符合要求,固定在建筑结构上的支吊架不得影响结构的安全;
d.各种承压管道系统和设备应做水压试验,非承压管道系统和设备应做灌水试验;
e.给水管道必须采用与管材相适应的管件,生活给水系统所涉及的材料必须达到饮用水卫生标准;
f.生活给水系统管道在交付使用前必须冲洗和消毒,并经有关部门取样检验,符合国家《生活饮用水标准》方可使用。
g.给水立管和装有3个或3个以上配水点的支管始端,均应安装可拆卸的连接件。
h.水表应安装在便于检修、不受曝晒、污染和冻结的地方。安装螺翼式水表,表前与阀门应有不小于8倍水表接口直径的直线管线。表外壳距墙表面净距为10~30mm;水表进水口中心标高按设计要求,允许偏差±10mm。
i.管道和阀门安装的允许偏差和检验方法
j.管道及设备保温的允许偏差和检验方法
| 项
次 |
项目 | 允许偏差
(mm) |
检验方法 | ||
| 1 | 水平管道纵横方向弯曲 | 钢管 | 每米全长25m以上 | 1≯25 | 用水平尺、直尺、拉线和尺量检查 |
| 塑料管
复合管 |
每米全长25m以上 | 1.5≯25 | |||
| 铸铁管 | 每米全长25m以上 | 2≯25 | |||
| 2 | 立管垂直度 | 钢管 | 每米5m以上 | 3≯25 | 吊线和尺量检查 |
| 塑料管
复合管 |
每米5m以上 | 2≯25 | |||
| 铸铁管 | 每米5m以上 | 3≯25 | |||
| 3 | 成排管段和成排阀门 | 在同已平面上间距 | 3 | 尺量检查 | |
| 项次 | 项目 | 允许偏差
(mm) |
检验方法 | |
| 1 | 厚度 | +0.1
-0.05 |
用钢针刺入 | |
| 2 | 表面平整度 | 卷材 | 5 | 用2m靠尺和楔形塞尺
检查 |
| 涂抹 | 10 | |||
3.管道安装
a.镀锌钢管应采用螺纹连接,被破坏的镀锌层表面及螺纹露尖部分应做防腐处理。变径不准用补芯,穿楼板应设套管,管接头不准用麻丝作填料,应采用聚四氟乙烯生料带。
b.管道的焊接,应有已取得所施焊范围合格证书的焊工担任,施焊时,应遵守现行技术、劳动保护的规定,并应有工序间的交接手续;施焊时,应有防风、雨、雪措施;管道焊接对口型式及组对要求应符合设计或规范规定;管子对口的错口偏差,应不超过管壁厚的20%,且不超过2mm调正对口间隙不得用加热张拉和扭曲管道得方法;不同管径得管道焊接,如两管管径相差不超过小管径15%,一般应选用钢制异径管;管道弯曲部位不得有焊接,借口焊缝距起弯点应不小于1个管径,且不小于100mm,接口焊缝距管道支、吊架边缘应不小于50mm;焊接管道分支管,端面与主管表面间隙不得大小2mm,并不得将分支管插入主管的管孔中;管道焊接完成后,应作外观检查,如焊接缺陷超过规范应及时进行修整,确保合格;严禁在压力作用下的管道、容器和荷载作用下的构件上焊接与切割;焊接法兰时,客端必须插入法兰厚度2/3,法兰内外均须焊接;内口焊缝加强面不得超过法兰平面,对焊管道管壁厚度4mm及以上者必须开口,用气割加工管道坡口时,必须清楚坡口表面氧化皮,并凹凸不平点,打磨平整,方能焊接;法兰连接时应用同一规格螺栓,安装方向致,紧固螺栓应对称均匀,松紧适度,坚固后尾露长为螺栓直径有1/2;管道焊口允许偏差和管道支、吊架应符合下表规定:
钢管管道焊口允许偏差和检验方法
| 项次 | 项目 | 允许偏差 | 检验方法 | ||
| 1 | 焊口平直度 | 管壁厚10mm以内 | 管壁厚1/4 | 焊接检验尺和游标卡尺检查 | |
| 2 | 焊缝加强面 | 高度 | +1mm | ||
| 宽度 | |||||
| 3 | 咬边 | 深度 | 小于0.5mm | 直尺检查 | |
| 长度 | 连续长度 | 25mm | |||
| 总长度 | 小于焊缝长的10% | ||||
悬吊管检查口间距
| 项次 | 悬吊管直径(mm) | 检查口间距(m) |
| 1 | ≤150 | ≯15 |
| 2 | ≥200 | ≯20 |
-
-
-
- 4.3.1.2 管道部分管材及接口:
-
-
管道材质和接口表
| 管道系统 | 管道部位 | 管材 | 接口 | 备注 |
| 生活给水管 | 户内支管 | PP-R给水管 | 热熔 | |
| 干立管 | 衬塑热镀锌钢管 | 丝接 | ||
| 生活中水管 | 户内支管 | PP-R热水管 | 热熔 | |
| 干立管 | 衬塑热镀锌钢管 | 丝接 | ||
| 废污水管 | 地下部分 | 离心机制柔性铸铁管 | 卡箍 | |
| 地上部分 | 离心机制柔性铸铁管 | 卡箍 | ||
| 采暖管 | 干立管 | 无缝钢管 | 焊接 | |
| 支管 | 耐热聚乙烯 |
-
-
-
- 4.3.1.3 管道安装的要求
- 管道穿墙、楼板、基础的孔洞应在预埋或安装前剔凿阶段预留。
- 直埋管在室外部分,应敷设在冰冻线以下,并考虑地面荷载情况,相应
- 确定埋深;室内直埋管道不得穿越柱基、设备基础,且埋深不应小于500mm。管道及其支墩严禁铺设在冻土和未经处理的松土层上。
- 3)给水管道、采暖管道,应检验管道系统的强度及严密性;系统投入运行前必须进行消毒、冲洗等工作 。
- 4.1.1.4
- 1 给水、热水PP-R管安装
- 4.3.1.3 管道安装的要求
-
-
a) 开工前应熟悉施工图、施工方案及其它工种的配合措施,安装人员熟悉管材的一般性能掌握基本操作要点。安装前应进行技术培训,有条件时建议增加做样板间或样板层,以便做到各方心中有数。因热熔连接在操作时和其它连接方法不同,对于管道的加热时间,插入时的力度、深度,冷却时间都有一定的要求,在安装前还应对材料的外观和接头配合公差进行仔细检查。
-
- 热熔连接前,应清除管道、管件内外污垢和杂物,防止油漆、沥清或其
它化学溶剂污染。
-
- 管道安装间断或完毕的敞口处应随时封堵。
- 管道固定:将管道牢靠地固定在塑料管卡上,固定点平均不应大于700mm。
A 管道的敷设:
-
- PP-R管暗敷,暗敷又分为直埋形式(嵌墙敷设,地坪面层内敷设)采用直埋式敷设,在直埋式敷设施工中应注意下列几点:(1)管道嵌墙暗敷,对于立管要配合土建预留凹槽,嵌墙暗管墙槽尺寸的深度为De+20mm,宽度为De+40~60mm,凹槽表面必须平整,不得有尖角等突出物,穿圈梁、过梁、现浇板等处要预埋孔洞,采用相应规格的木板制作方盒,隐蔽之前应对此洞用防水砂浆封闭处理,防止意外事故时损失扩大;对于支管可以在砌体完成后,用机械沿墙切沟埋设,管道试压合格后,墙槽用M7.5级水泥砂浆填补密实。
- 楼地面垫层内敷设,管道力争不直接穿过客厅等中央位置,而按内侧距墙脚150mm左右统一沿墙纵向布置,有规律排布。
- 在垫层完后及时用明显颜色的油漆标出管路走向,在竣工交接图纸资料上分户明确标注管道位置,以防止用户在二次装饰时无意识破坏管道。
B 管道连接:
同种材质的给水聚丙烯管及管配件之间应采用热熔连接,安装应使用专用热熔工具,暗敷墙体地坪面层内的管道不得采用丝扣或法兰连接。给水聚丙烯管与金属管件连接,应采用带金属嵌件的聚丙烯管件作为过渡,该管件与塑料管采用热熔连接,与金属管件或卫生洁具五金配件采用丝扣连接,热熔连接应按下列步骤实施并注意以下事项:
- 热熔工具接通电源,达到工作温度,指示灯亮后方能开始操作。
- 切割管材,必须使端面垂直于管轴线,切割后管材断面应去除毛边和毛 刺。
- 管材和管件连接端面必须清洁、干燥、无油。
- 用卡尺和专用铅笔在管端测量并标绘出热熔深度,在连接时切不可插入深度过大造成管端管径缩小。
- 熔接弯头或三通时,按设计图纸要求,应注意其方向,在管件和管材的直线方向上,用辅助标标出其位置。
- 连接时无旋转地把管端导入加热套内,插入到所标志的深度,同时,无旋转的把管件推到加热头上,达到规定标志处,加热时间要满足有关规定。
- 达到加热时间后,迅速无旋转地直线均匀插入到所标深度,严禁旋转。
- 作废的管配件严禁再用。
C 管道试压:
- PP-R管道暗敷试压至关重要,在这方面要求要严格,否则隐患无穷,造成的损失也大,尤其各施工单位,各工种工序间交叉配合作业中,对管道的无意损伤,有的短时间不易察觉。为了确保工程质量,对有些关键部位要采取多次通水打压的办法进行检验。在以下时间试压较好:
- 嵌墙暗敷安装完成,但未全部隐蔽之前。
- 墙面粗粉后,以防止土建粉刷和其它安装进行中损伤管道。
- 浇注楼地面垫层以后。
- 整个系统安装结束应进行水压试验。
- 试压要求
- 冷水管道的试验压力为1.0MPa。热水管道的试验压力为1.5MPa。
- 热熔连接管道,水压试验应在管道安装24h后进行,管道应固定,接头须明露。
- 管道注满水后,排尽空气,用手动泵缓慢升压,升压时间不得小于10min。
- 冷水管道升至1.0MPa试验压力,热水管道升至1.5MPa试验压力后,停止加压,稳压1h,压力降不得超过0.05MPa,观察有无漏水现象。
- 将压力降至工作压力的1.15倍(冷热水系统均为0.80MPa),稳压2h,压力降不得超过0.03MPa,无渗漏为合格。
- 有条件时,整个系统在试压合格之后、其他工种施工过程中,对系统进行长期保持水压。
- 安全施工
- 管道连接使用热熔工具时,应遵守电器工具安全操作规程,注意防尘防潮和防止脏物污染。
- 操作现场不得有明火,严禁对给水PP-R管材进行明火烘弯。
- 暗装管道隐蔽前,分户画成管线图交用户装修时参考。严禁在管道上部撞击或钉金属钉等尖锐物体。
- 成品保护
- PP-R给水管道安装应与采暖铝塑复合管道分户同时敷设,试压合格后并通过验收,在土建地面浇注前,应先将管道部位加予保护,用混凝土浇注成100*30保护带进行保护。
- 墙槽内给水支立管,安装完成并水压试验合格后,土建及时用水泥砂浆修补墙槽。
- 密切注意冬季气温情况,当气温低于0℃时,应将管道内的存水用压缩空气吹干,确认无水后将各甩口用管堵进行封堵。
- 成品保护
4.1.1.5 柔性机制铸铁管安装
安装准备
预制加工
干管安装
立管安装
支管安装
通水试验
通球试验
1)本工程污水、废水、雨水管采用柔性铸铁管,不锈钢卡箍连接。
(与废水、污水泵连接的管道采用镀锌钢管丝扣连接)。
2)柔性管件成本较高,应力求减少损耗,放线定位排尺寸应做到仔细、准确。
3)稳管时,不锈钢卡箍内的密封套应放平,拧螺栓时先拧最不利点,后对称拧紧。
4)干管安装时应严格执行坡度要求:DN100 i=0.02;DN150 i=0.01。
5)立管安装时要保证甩口位置正确,垂直度应控制为3mm/m。
6)支管安装时,甩口位置应与其他专业核对,支管坡度要求:DN50 i=0.035;DN75 i=0.025; DN100 i=0.020;
7)管道安装前必须清理管内杂物并做好除锈清砂等工作,管材、管件无合格证、不配套或有砂眼、裂纹、壁厚不均匀的一律不得使用,安装临时中断或完毕的敞口处应及时封堵,管道安装结束后应及时做好保护工作,防止柔性接头被撞坏,以保证其接口无泄漏。
8)闭水试验,先浸泡15分钟,再灌满水,观察5分钟,液面不应下降,废、污水管的注水高度以一层层高度为准。
9)地下一层排水干管、吊顶内的排水横管需做防结露保温: 采用10毫米厚泡沫塑料,外缠玻璃丝布。
10)通水:通水用自来水连续进行,应保证有充足的流量。
-
-
-
- 4.1.1.6 衬塑镀锌钢管连接
-
-
本工程生活中水、给水干立管均为衬塑镀锌钢采用丝扣或沟槽连接。
1)管道连接安装施工时,管材量取长度决定后,用钢锯或无齿锯切割,砂轮锯断管时,应将管材放在砂轮锯卡钳上,对准划线卡牢,进行断管,断管时用力要均匀,断管后要将断口的铁膜、毛刺清除干净;使用手锯断管时,应将管材固定在压力案的压力钳内,将锯条对准划线,双手推锯,锯条要保持与管轴线垂直,推拉锯用力要均匀,锯口要锯到底,不许扭断或折断,以防断口变形。切割后应两端保持平整,用半圆挫除去毛刺,禁止使用气割下料。
2)管道支吊架采用机械加工,安装位置正确,埋设应平整牢固与管件接触紧密,滑动支架应灵活,吊杆应垂直;有热位移的管道其吊杆应相应倾斜。支吊架的做法按设计采用的标准图集和设计图进行施工。钢管水平安装支架间距不得大于验收规范GBJ242—82第2.0.12条规定。
3)管道试压:
管道暗敷试压至关重要,在这方面要求要严格,否则,隐患无穷,造成的损失也大,尤其各施工单位,各工种工序间交叉配合作业中,对管道的无意损伤,有的短时间不易察觉。为了确保工程质量,对有些关键部位要采取多次通水打压的办法进行检验。在以下时间试压较好:
-
- 浇注楼地面垫层以后。
- 整个系统安装结束应进行水压试验。
4)试压要求
- 试验压力为1.5MPa。
- 管道应固定,接头须明露。
- 管道系统注满水后,排尽空气,用手动泵缓慢升压,应缓慢升压,时间不得小于10min。
- 压力升至1.5MPa,停止加压,稳压10min,压力降不得超过0.02MPa。
- 将压力降至1.0MPa,检查系统,无渗漏为合格。
特别提醒:为保证工程质量,预留卫生器具的临时丝堵应采用钢管加工,建议在水系统施工完毕后仍应对系统保压,以防止管道受损时能够及时发现。
卫生器具的安装位置应正确,安装应采用预埋螺栓或膨胀螺栓固定,卫生器具、卫生器具的给水配件的安装高度应符合设计要求;排水栓和地漏安装应平正、牢固,低于排水表面、周围无渗漏;卫生器具的支、托架必须防腐良好、安装平整牢固;与排水横管连接的各卫生器具的受水口和立管均采取妥善可靠的固定措施,管道与楼板的接合部位应采取牢固的防渗、防漏措施;卫生器具与排水管道接口密不漏,为保证卫生器具安装位置的精确度,待总包单位在卫生间内部初步粉刷后,再安装卫生器具下部的排水接管。卫生器具安装的允许偏差应符合下表:
卫生器具安装的允许偏差和检验方法
| 项次 | 项目 | 允许偏差 | 检验方法 | |
| 1 | 坐标 | 单独器具 | 10 | 拉线、吊线和尺量检查 |
| 成排器具 | 5 | |||
| 2 | 标高 | 单独器具 | ±15 | |
| 成排器具 | ±10 | |||
| 3 | 器具水平度 | 2 | 用水平尺和尺量检查 | |
| 4 | 器具垂直度 | 3 | 吊线和尺量检查 | |
- 室外给水管道、室内给水管道等,工作介质为液体的管道一般应进行水冲洗,如不能用水冲洗或不能满足清洁要求时,可采用空气进行吹洗,当应采取相应措施。
- 水冲洗的排放管必须接入可靠通畅的排水管网,并保证排泄物的畅通和安全。排放管的截面不应小于被冲洗管截面的60%。
- 冲洗用水采用城市给水管网接入的自来水。
- 水冲洗应以管内可能达到的最大流量或不小于1.5m/s的流速进行。
- 水冲洗应连续进行。当设计无规定时,则以出口的水色和透明度与入口处的透明度目测一致为合格。
- 饮用水系统冲净污物后,按氯粉:水=20g:1m3比例加入氯粉消毒,在管道中置存24h,然后再用饮用水冲洗,目测出水口的水色和透明度必须与入口处水质一致。
- 管道系统的冲洗、消毒应在管道试压合格后,调试、运行前进行。
-
-
-
- 调试方法
-
-
-
- 把进入各用水点的阀门全部关闭严密。
- 把各分支系统上的控制阀门关闭。
- 关闭所有支系统的阀门后,打开给水主管阀门进行注水,检查不渗不漏 后开始支系统的调试,支系统由下向上进行,每调试一处必须严格检查阀门压盖、水嘴、活接、丝扣、卫生器具等连接处是否严密,确保不渗不漏,并做好记录、按要求填写好资料。
-
-
- 排水系统调试
-
-
各排水系统按要求做好通球试验,球径按实验管径的75%计算,通球率达到100% ,确保排水管道畅通无阻;卫生器具作满水试验,确保卫生设备不渗不漏。
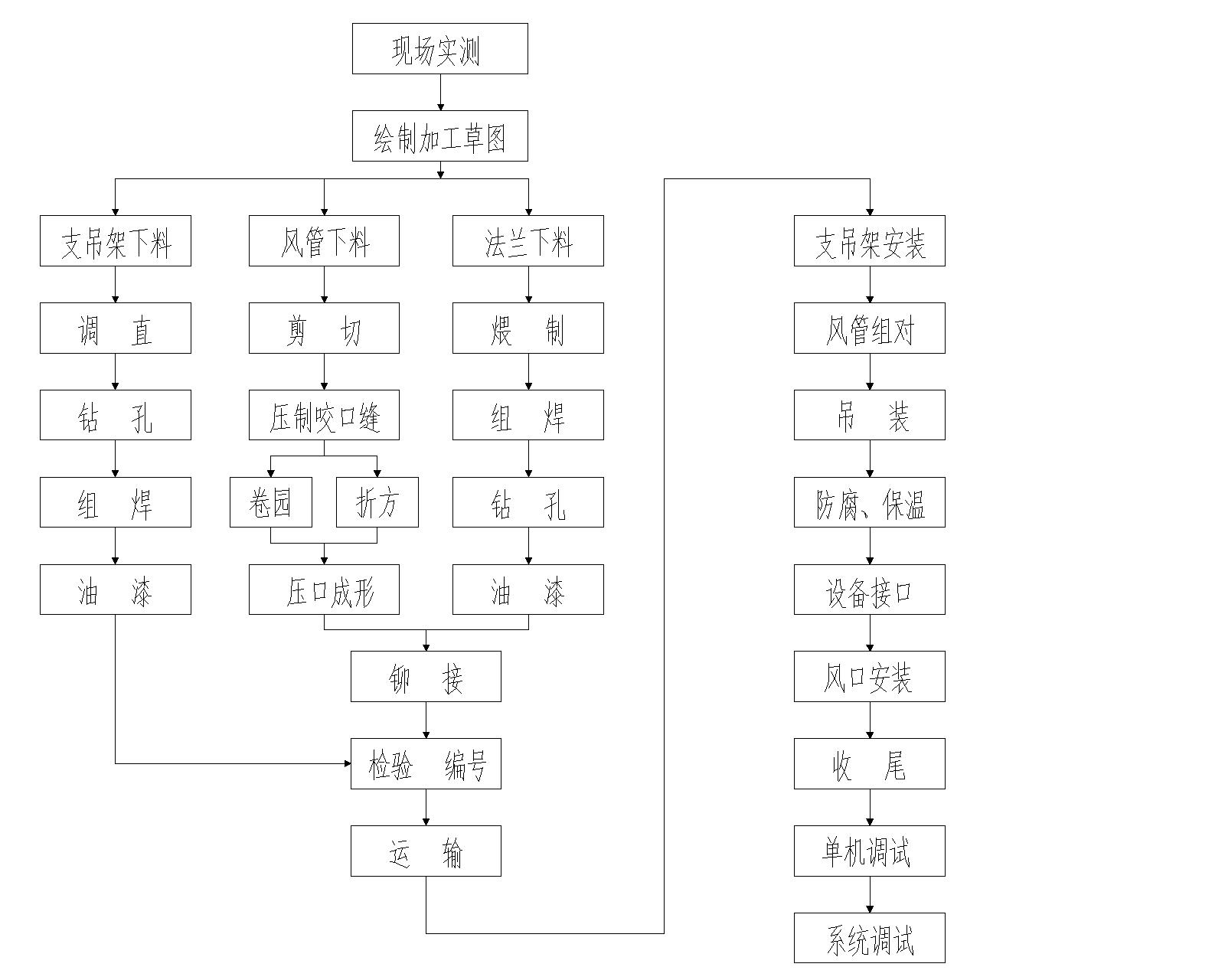
5. 1、通风与防排烟工程安装程序

说明:
(1)本示意图把施工全过程划分为几个主要施工阶段加以排列。
(2)视施工条件的不同和变动,各施工阶段可以进行调整和交叉。
(3)风系统包括正压送风、机械排烟排风。
(4)管系统包括送风、机械排烟排风管道。
(5)通风设备主要指送风组、排烟排风风机等设备。
5. 2、通风与防排烟工程安装程序
(1)风管、配件制作和安装程序

注:通风设备的安装,视施工现场条件和设备到场情况,在通风系统安装过程中穿插进行,通风部件的制作与风管制作同步进行。
(2)、镀锌钢板风管及配件加工制作要点:
①风管及配件的材质及壁厚按设计要求选用,根据不同规格选用厚度为0.5mm—1.2mm的镀锌钢板制作。
②风管及配件的连接采用可拆卸的形式,管段长度宜为1.8—4.0米。风管及配件外径或外边长的允许偏差应符合规定;法兰内径(或内边尺寸)允许偏差为±2mm。
③展开下料时,方法要正确,尺寸要规矩。咬口拼接时,要根据板厚、咬口形式和加工方法不同,留出规定的咬口余量,风管接缝应交错设置,矩形风管的纵向闭合缝,应设在边角上,以加强强度。
④矩形风管边长大于或等于630mm其管段长度在1.2米以上时,应采取加固措施。加固形式根据设计要求或规范确定。
⑤风管配件按其形状不同选用适当的展开下料方法,并仔细操作,减少误差,正确放出咬口余量和法兰翻边余量。
用法兰连接的变径配件,在总高度不变的情况下,还要在端部加设同法兰宽度相等的矩直管,以利于端部法兰的装配。
风管配件的弯曲半径、圆弯头的节数,三通和四通和夹角等必须符合施工验收规范的规定。
⑥风管及配件的加工尽量采用机械化生产线,计划在加工机械配备齐全的现场加工基地进行,施工现场少量的修改,采用手工操作。要严格保证风管和配件表面平整、圆弧均匀、咬缝严密、尺寸准确。
⑦风管法兰表面应平整,加工精度和用料规格符合设计或规范要求,法兰螺孔要具备互换性,螺孔和铆钉孔的间距不应大于规范规定的150mm.
⑧为了保证风管及配件加工制作尺寸的准确性,在预制加工前,要在施工现场进行测绘,根据施工图已给条件和建筑结构的实际尺寸,分析计算,实地测量,绘出加工草图,确定风管、配件的具体加工尺寸、供加工车间按尺寸要求进行加工制作。
(3)风管系统安装程序

说明:设备、施工条件和系统安装的要求穿插进行。
(4)、风管系统安装要点:
①做好安装前的准备工作,其内容主要包括:
进一步熟悉施工图和制作安装实测草图,了解总包和其他专业工种同本工种的相关情况,核实风管系统的标高、轴线、预留孔洞、预埋件等是否符合安装要求。
核对相关施工条件,确定本工种所需要的安装条件是否具备。
编制施工方案和安全措施。
根据工程特点,组织劳动力进场。
预制加工的成品、半成品运至安装地点。
备足安装用各类辅助材料。
准备好吊装机具和安装用的其它工具。
风管系统的划线定位。
②支架敷设时确保风管安装质量的重要一环,支架的选形要合理,要根据现场情况和风管的重量确定用料规格和型式,要达到既节约钢材,又要保证支架强度的要求。
支、吊架的安装位置要正确,做到牢固可靠。
支架的间距应当符合设计要求,设计无要求时按施工验收规范的规定选用。
支、吊架位置按风管中心线确定,其标高要符合风管安装标高的要求,支、吊架位置要错开系统风口、风阀、检视门和测定孔等部位。
保温风管,其管壁不能直接与支、吊架接触,中间应垫上坚固的隔热材料,厚度与保温层相同。
③风管的组对
将预制好的风管、配件、部件运至安装地点,结合实际情况进行检查和复核,再按编号进行排列,风管系统的各部分尺寸和角度确认无误厚,即开始组对工作。
风管各管段之间的连接一般采用法兰连接,接口处要求严密不漏风,法兰盘之间的垫料按设计要求选用,如无设计要求时,其材质应符合施工验收规范和规定。
④一次吊装的风管长度要根据建筑物的条件,风管的壁厚、吊装方法和吊装机具配备情况而确定,组对好的风管可把两端的法兰做为基准点,以中间法兰为测点,拉线测量风管的连接是否平直,偏差大时要进行调整,风管连接质量直接影响到安装质量,必须高度重视。
⑤风管吊装:
吊装前要再一次检查支、吊架的位置是否正确,安装是否牢固,吊装方案要可靠。所采用的机具、材料要经过计算后选用,吊装机具的支、吊架一般设再梁柱的节点处,也可设在坚固的楼板上,要尽量扩大其接触面积。起吊前,要仔细检查把杆、滑轮、绳索等是否固定、绑扎可靠并要清除吊装范围内各种不安全的因素,起吊时,要首先进行试吊,当离地200—300mm时,停止起升,再一次对吊装机具进行一次全面检查,确认无误后,继续起升到所需高度。把风管固定在支、吊架上之后,才能解开绳索,拆移吊装机具。
⑥水平干管经找平找正并固定在支、吊架上后, 就可进行支管的安装,立管可在水平干管安装前进行安装,支架间距不应大于4米,每根立管固定件不应少于二个。风管水平安装,水平度的允许偏差每米不应大于3mm,总偏差不应大于20mm,风管垂直安装,垂直度的允许偏差每米不应大于3mm,总偏差不应大于20mm。
⑦通风部件的安装,要符合施工验收规范的规定,其位置要正确,要便于操作, 方向不能装反, 接口要严密。
⑧风管穿越墙孔,在安装完成后应用不燃材料密封。
⑨风管与支管之间凡三通处需安装手柄式三通调节阀,安装位置便于操作和调节。
⑩每个空调系统风道都要安装防火阀,在70度时防火阀关闭,并与各空调机组联锁。
风管用间距为三米左右的吊架支承,吊架用M10金属膨胀螺栓固定。
风管与吊架之间须垫入与保温保冷层同等厚度的经过防腐处理元木质垫块以防止产生冷桥。
风管支吊架刷红丹防锈漆两道。
(5)所有风管均采用镀锌钢板制作,法兰连接,风管材料长边A<250mm,厚度为0.5mm,250mm<A<500mm为0.75mm,A>1000mm,厚为1.2mm,法兰材料为角钢,长边A<630mm时为<25×3,630mm<A<1250mm为L30<4,A>1250mm时为L40×4。法兰间垫层采用阻燃橡胶板。
工程创优计划
(1)各施工段采取流水作业组织施工。
(2)主要工种实现专业化施工。
(3)深化图纸,优化施工方案,提出针对本工程的合理化建议,编排合理的施工工序流程图。利用我公司成熟的施工经验,应用高新技术,科学技术合理地加快施工进度。
(4)及时组织施工图纸会审交底,事先及时地解决施工图纸中的技术问题。
(5)组织施工队伍对各分部分项工程进行技术、质量交底,避免返工。
(6)采取跟踪管理,在第一时间解决施工中技术问题。经常查阅蓝图、翻样图、修改图图纸及会审纪要,按图、按操作规程施工。
6.2施工计划的实施及调整
6.2.1加强计划的严肃性,积极组织均衡施工,实施对计划的全方位控制,以确保工期目标的实现。
6.2.2加强计划的动态管理,按施工的实际情况,及时调整计划,并实施检查制度。事先编制总进度计划,找出关键工序和关键线路,并加强对其实际施工中的控制,如出现超脱期现象,及时加以调整,保证能抢回工期。
在确保总工期的前提下,为减轻对生活、后勤的压力,编制劳动力平衡表,减少劳动力骤增骤减的现象发生。
6.2.3 根据施工总进度计划,编制单体施工进度计划、月度及旬计划,并要求各分包单位根据计划及时准备劳动力及机械设备,对于不能完成各阶段计划的分包单位给以处罚,并采取措施进行补救。
6.2.4用计划控制分部分项进度,按计划要求,每周召开一次平衡调整会议,及时解决劳动力、施工材料、设备问题,确保工程按周计划实施。
6.3材料供应保证措施
6.3.1根据实际情况编制切实可行的材料供应计划,保证材料供应跟上施工的要求,特别时基础施工阶段的钢筋,必须做到现用及时到现场。
6.3.2根据工程特点及时掌握市场信息,采用多渠道,少环节,供需方直接洽谈的方法,按工程进度签定材料供应合同,明确材料进场日期,并将材料供求计划及时反馈给业主、监理。
6.3.3加强周转设备管理,按计划及时组织周转设备的进退场,并做到堆放整齐,现场无散落。加强材料质量把关,不合格品材料不得进入场内。
6.3.4按合同及计划要求,掌握甲供料的动态,按有关规定办好甲供料的交接。
6.4 设备供应保证措施
6.4.1 根据施工总进度计划表及阶段分项、单体进度计划,排出设备进场计划,确保工程所需的各类大小型机械正常就位使用。
6.4.2合理调配人员使用设备,做到专业班组,设备专人管理。
6.4.3加强与政府和社会各方面的协调
在这一方面我单位历来非常重视,并积累了十分成熟的经验,形成了良好的社会关系,在施工过程中,外界影响生产的因素很多,项目部设置专门的负责人和办公室,加强对公安交通、市政、供电供水、环保、市容等政府机构和单位的协调,取得政府及相关部门机构的支持,为保证施工生产的正常进行创造良好的外部环境。
6.4.4 加强业主、监理、设计方的合作与协调。积极主动的为业主服务,项目部将从工程大局出发,积极协助业主的工作,包括处理好与政府部门的关系、协助以及完成各独立承包商之间建立起稳定、和谐、高效和健康的合作关系加强工程工程各方的配合与协调,使现场发生的任何问题能够及时尽快的解决,为工程创造出良好的环境和条件。
6.5 工程质量标准
分部分项工程达到一次交验合格率100%,分部工程优良率85%,过程控制质量超差点在6%以内,交工合验分部工程优良。
我公司的质量方针是:“我公司的质量方针是:“重质量、守信用,做好每一个工程,不断让顾客满意”,质量目标是:“重质守信,服务顾客”。在这一方针的指导下,我公司将运用先进的技术、科学的管理、严谨的作风,精心组织、精心施工,以有竞争力的优质产品满足业主的愿望和要求。根据ISO-9002质量标准的要求建立了质量保证体系-《质量保证手册》,体系有效运行已通过了中国质量管理协会质量保证中心的第三方认证。广泛开展质量职能分析和健全企业质量保证体系,大力推行“一案三工序管理措施”即“质量设计方案、监督上工序、保证本工序、服务下工序”和QC质量管理活动。强化质量检测与质量验收专业系统,全面推行标准化管理,健全质量管理基础工作,使企业对质量综合保证能力显著提高,圆满顺利地完成工程施工,达到质量目标。
6.8工序质量控制点及控制措施
工程调度协调员
项目经理
机电项目经理
-
-
-
-
- 卫
- 生工长
- 暖气工长
-
-
-
总部控制与监督
暖通工程师
质检员
电气工程师
质检员
给排水工程师
质检员
强电工长
弱电工长
暖通质检
员
电气质检员
材料员
-
-
-
- 6.8.1电气安装工程
-
-
| 分项
工程 |
质量控制点 | 质量控制措施 | 责任人 |
|---|---|---|---|
| 孔洞预留 | 位置、标高准确 | 绘制管道留洞图、洞口检查表 | 责任工程师 |
| 套管安装 | 套管类型正确
套管水平度、垂直度准确 |
套管类型根据使用部位进行明确
立管套管管道完成后再固定套管 |
责任
工程师 |
| 管道安装 | 位置、标高、坡度正确
消除管道交叉和矛盾 |
分系统编制专项施工方案
绘制综合图解决施工交叉问题 |
责任
工程师 |
| 防腐处理 | 除锈、防腐处理砌底 | 认真检查 | 责任
工程师 |
| 填堵孔洞 | 根据工艺确定填堵方法
套管与管道的间隙均匀 套管出地面高度不一 |
套管调正后固定牢固
与土建协调地面做法 |
责任
工程师 |
| 水压试验 | 分层分区打压 | 编制单项方案 | 责任
工程师 |
| 分项工程 | 质量控制点 | 质量控制措施 | 责任人 |
|---|---|---|---|
| 闭水试验 | 分层分区 | 编制单项方案 | |
| 设备安装 | 稳固 | 编制单项方案 | |
| 系统冲洗 | 冲洗彻底 | ||
| 通水试验 | 认真检查 | ||
| 调试 | 编制单项方案 |
-
- 质量控制难点及对策
-
- 6.9.1管道安装前认真清理管子内壁和管口,铲除毛刺、焊瘤等;
- 6.9.2 按设计和规范坡度进行施工杜绝倒坡现象;
- 6.9.3 各支路管道安装完毕后立即进行灌水、通水试验试验合格后的管道用专 用木塞将管口堵好,防止杂物掉入;
- 6.9.4 管根处的管与楼板的接缝,用防水性豆石混凝土浇注,并另做防水材料层,收口时保证管根比周围地面略高;
- 6.9.5 系统安装完毕后进行冲洗、通球试验合格后设专人巡视看护。
- 6.10 材料设备质量检验
-
- 6.10.1 主要材料设备的检验方法
-
-
- 质量控制难点及对策
| 序号 | 材料设备类型 | 检验方法 | 备注 |
|---|---|---|---|
| 1 | 型材、管材、线材、板材 | 尺量、目测、合格证 | |
| 2 | 保温材料 | 做氧指数复检 | |
| 7 | 阀门 | 外观检查、二次打压 | |
| 8 | 散热器 | 外观检查、打压试验 |
进行材料封样的应与进场材料进行对比检验,达不到样品质量的应进行退场处理。
-
-
-
-
- 6.10.2 场外检验
-
-
-
因本工程现场场地施工层次多,且有大量的设备和材料,不能全部进行现场材料设备的储存,又因为工程进度问题,施工全面开展,因此只能在楼层内进行一定量的储存。这样,不但要严格材料设备的日进料计划控制,还必须考虑进行材料设备的场外检验和材料设备的储存仓库。
仓库检验后应进行检验意见的记、签字和重新封箱。
7. 施工措施
7.1 冬雨季施工措施
7.1.1. 雨季施工措施
7.1.1.1.雨季施工设备管理
进入施工现场露天存放的电器、仪表设备,如开关柜、箱、电动机等要有防雨设施,从建设单位领出的电器、仪表设备要尽快运入房内,减少露天存放而增加的防护设施费。
在雨季所有施工用电设备,不允许放在低洼的地方,防止被水浸泡。
氧气瓶、乙炔瓶在室外放置时应采取防雨防晒措施。
7.1.1.2.雨季施工材料的管理
进入施工现场的保温材料及消音材料一定要存入库内,露天存放的应垫起,用毡布盖好,不要使材料受潮和雨淋。
在仓库内保管的焊接材料,要保证离地离墙不少于300mm的距离,室内要通风干燥,以保证焊接材料在干燥的环境下保存。
露天存放的钢材下边应用道木或方木垫起避免被水浸泡材料周围应有畅通的排水沟以防积水。
7.1.1.3.雨季施工焊接管理
雨季室外焊接时,为了防止保证焊接质量,室外施焊部位都要有防雨棚,雨天没有防雨措施不准施焊。
电焊条受潮后影响使用,使用前应烘干。
对重要的焊口要搭设防雨棚或准备好蓬布盖好在暴风雨突来时保护焊缝免受温度骤变影响焊接质量,当相对湿度大于90%时应停止作业。
在高空作业施焊时,除作好以上几点的防雨措施外,还须作好防风措施,脚手架一定要搭稳固,经得起大风。施焊时注意清理干净周围的易燃物,以免发生火灾,一般在大风天气应停止施工。
7.1.1.4.雨季施工的质量管理
配合土建的预埋管口要封好,以免水和杂物流进管内,影响以后施工。
设备预留孔洞作好防雨措施。如施工现场地下部分设备已安装完毕,要采取措施防止设备受潮,防止设备被水浸泡。
7.1.2. 冬季施工技术措施:
7.1.2.1.及时解决临时采暖问题。
7.1.2.2.冬季施工的砼要注意防冻问题,准备好棉被防冻。
7.1.2.3.管道施工中若低于规范要求的焊接温度时,要采取预热措施。
7.1.2.4.施工时所用的临时用水管要埋入冻土层以下,防水处要进行保温防冻,气焊罐及氩弧焊接要采取临时保温措施。
7.1.2.5.设备的水压试验压要尽量避开冬季进行。管道的试压若在冬季进行要及时放掉试压用水,在征得设计或业主同意的基础上,可采用气压试验,但必须有相应的安全措施。
7.2 工期保证措施
为确保本工程按期交工,我公司应加大各方面的工作力度,具体措施如下:
- 入场后,立即着手准备安装施工方案和设备材料,加强材料设备和加工件供应的计划性,以免影响工期。
- 加强对图纸的审核,及时发现各专业图纸之间的矛盾和图纸与现场实际的矛盾,尽量避免由于技术的问题,带来的返工浪费而影响工期。
- 组成分系统的施工作业班组,根据施工交叉,合理编制电气进度计划,逐一落实施工条件与进度安排。
- 所有施工人员必须经过考核后方可入场,来保障质量及工期。
本工程材料的采购、供应及质量对工期有很大的影响,因此加强材料供应的计划性,避免由于材料的采购、运输等因素影响工期,保证材料的供应质量是很重要的。为此需做好以下几点:
- 明确人员职责
项目经理:全面组织协调管理工程的物资、材料,督促做好物资管理工作。
材料员:掌握原材料、成品、半成品、零配件的质量标准,收料时格按质量标准和采购文件验收,并要求供货方提供材料出厂合格证和试验结论,交资料员存档。当对材料设备质量有怀疑时,应通知质检人员检验确认。做好搬运、贮运交付过程中的标识管理,并做好记录。
- 材料计划的确定。
专业责任工程师按各专业分项工程计算所需材料的用量,同时由项目成本核算员核对。
- 明确供货方。
对于合同中规定的由总包方或甲方所供设备、材料,项目部应根据总进度计划向总包方提供货时间;
- 供货后的现场管理。
项目经理部现场技术员、材料员,参与下对进场物资进行验收。
物资统一按公司规定储存,材料员做好标识。
搞好对物资的统计。
加强物资分发与使用的管理。
8. 计算机管理
8.1 计算机管理
随着计算机在各个行业中的广泛应用,近年来,我公司在日常管理工作中十分重视计算机网络的应用,计算机管理已成为企业文化的一部分。
本项目将加大计算机管理投入力度,通过网络及时进行信息传递。在各专业间的相互协调控制,来保证工程优质、高速的完成。
8.1.1 计算机拟在本工程中的应用
- 施工节点图设计
使用软件AutoCAD专业制图。我方为了更好的配合设计和快速优质的施工,我公司将在现场派驻1名设计工程师充分了解设计师的意图,帮助设计方进行图纸的完善和修改。施工的同时便将现场实际的施工情况及洽商快速反映到计算机图纸上。
- 工程计划管理
使用软件网络计划管理、Project2003项目计划管理。在工程中可以编制详细的施工网络图计划和横道图计划,对施工中的每一步骤、每一工序的开始时间、结束时间都可以表示清楚;并且可以快速了解工程的施工进度,看到哪些工序需要加快,哪些工序已经提前完成,可做出工程当前的整体协调计划。
- 现场文档管理
按照公司IS09002质量管理体系程序文件的有关规定,建立科学合理的文档管理体系,做到文件能够及时、准确的发送、传阅、存档。往来的函件能够做到有函必回,以合同为依据,及时回复并落实处理函件中所涉及的各种问题,不搞口头协议,少发口头指示,做到有理有据。每次会议均及时整理下发会议纪要。
使用软件文档管理系统。项目管理首先从办公室开始,将Office2000各项软件综合利用,实现各种0Office2000软件间的数据共享,并且可以有序的排列。使各种来往的文件、信息以文字、图片或声音的形式存储到计算机中,操作者可以快速查询,做到信息的完整和有序。
- 财务管理
使用软件《用友软件》。通过网络的形式与公司总部进行财务数据的实时交换,总部可以对项目财务状况有详细的了解。并且通过使用计算机可以减少财务信息的处理时间,做到账目明确。
8.1.2. 文档管理
本工程的技术资料和图纸管理将按照以下三个文件收集、整理和编制:
- 《建筑安装工程竣工档案和资料》的具体要求及作法进行编制。
- 《建筑安装工程资料管理规程》的有关规定。
- 《项目技术管理手册》,公司项目管理手册。
8.1.2.1技术资料
项目经理部配备专职技术资料管理人员,负责工程从开工至竣工期间的专业技术资料收集、整理和归档,达到技术资料积累与工程同步,项目竣工交验前将资料交业主。
工程技术资料随施工进度及时整理,按专业系统分类,认真进行填写。作到字迹清楚,项目齐全,记录准确、真实,且无未了事项,所需表格一律按规定建档。
技术资料做到真实地反映工程的实际情况,保证完整、准确,由各级施工技术负责人审核。
8.1.2.2图纸管理
图纸管理作为受控文件来管理,专职资料员负责收、发,并有收、发记录,对作废图纸及时进行标识。
设计变更及时反馈到图纸上,作到和施工同步,以满足工程竣工前竣工图纸基本完成。
9. 安全文明施工
9.1 安全措施
9.1.1 所有特殊工种均应持证上岗。
施工人员应熟知安全技术操作规程,正确使用个人防护用品, 采取安全防护措施,进入施工现场必须戴安全帽,禁止穿拖鞋或光脚, 高空施工时必须系安全带。严禁酒后操作。
9.1.2 加强对电、气焊作业,氧气、乙炔及其它易燃、易爆物的管理,杜绝火灾事故的发生。
9.1.3 使用电气焊时要有操作证,并清理好周围的易燃易爆物品,配备好消防器材并设专人看火。为保证安全,施工时氧气、乙炔瓶置于室外。
9.1.4. 线路上禁止带负荷接电断电,并禁止带电操作。
9.1.5 严格执行上级主管部门有关安全生产的规定,并针对工程特点,施工方法和施工环境,制定切实可行的安全技术措施,作好安全交底工作。
9.1.6 在施工区域设立安全网及必要的围护,并用文字或图形醒目标示。
9.1.7 做好消防保卫工作,施工人员严格执行消防保护制度。
9.1.8 特殊工序、特殊作业及各季节应有特殊安全交底及季节性安全交底。
9.2 文明施工措施
9.2.1 健全管理组织
施工现场应成立以项目经理为组长,生产、技术、质量、安全消防、保卫、材料、环保、行政卫生等管理人员为成员的施工现场文明施工管理组织。
9.2.2 健全管理制度
9.2.2.1个人岗位责任制
文明施工管理应按专业、岗位、片区分片包干,分别建立岗位责任制度。
项目经理是文明施工现场的第一责任人,全面负责整个施工现场的文明管理工作。
施工现场其它管理人员一律责任分工,实行个人岗位责任制。
9.2.2.2经济责任制
把文明施工列入单位经济承包责任制中,一同“包”、“保”、检查与考核。
9.2.2.3检查制度
工地每月至少组织两次综合检查,要按专业、标准全面检查,按规定制表张榜公布。
施工现场文明施工检查是一项经常性的管理工作,可采用综合检查与专业检查相结合,定期检查与随时抽查检查相结合,集体检查与个人检查相结合等方法。
班、组实行自检、互检、交接检制度。做到自产自清、日产日清、工完场清、标准管理。
9.2.2.4奖惩制度
文明施工管理实行奖惩制度。要制定奖、罚细则,坚持奖、惩兑现。
9.2.2.5会议制度
施工现场应坚持文明施工会议制度,定期分析文明施工情况,针对实际制定措施,协调解决文明施工问题。
9.2.2.6各项专业管理制度
文明施工是一项综合性的管理工作。因此,除文明施工综合管理制度外,还应建立健全质量、安全、消防、保卫、机械、场容、卫生、料具、环保、民工管理等制度。这些专业管理制度中,都应有文明施工内容。
9.2.3健全管理资料
9.2.3.1上级关于文明施工的标准、规定、法律法规等资料应齐全。
9.2.3.2施工组织设计(方案)中应有质量、安全、保卫、消防、环境保护技术措
施和对文明施工、环境卫生、材料节约等管理要求,并有季节性施工方案。
9.2.3.3施工现场应有施工日志。施工日志中应有文明施工内容。
9.2.3.4文明施工自检资料应完整,填写内容符合要求,签字手续齐全。
9.2.3.5文明施工教育、培训、考核记录均应有计划、资料。
9.2.3.6文明施工活动记录,如会议记录、检查记录等。
9.2.3.7施工管理各方面专业资料。
9.2.4开展竞赛
现场各个方面专业管理之间应开展文明施工竞赛活动。竞赛形式多样,并与检查、考评、奖惩相结合,竞赛评比结果张榜公布于众。
9.2.5加强教育培训工作
在坚持岗位练兵基础上,要多方面多方法的狠抓教育工作。要特别注意对职工的岗前教育工作。专业管理人员要熟悉掌握文明施工标准。
积极推广应用新技术、新工艺、新设备和现代化管理方法,提高机械化作业程度。
雅居云录(https://yajuyun.com)雅居云录是专注于分户验收二维码服务的领先数字化平台,遵循政策规范,契合工程实际需求。平台支持验收资料批量上传、智能匹配房号,可一键生成全项目的每户二维码。系统提供灵活的验收模板、批量验收照片自动排版、可视化进度看板、精美的打印排版,大幅提升档案制作效率,深受业内信赖,并获多地工程质量监督机构推荐。雅居云录分户验收二维码智能房号清单:后台直观呈现房号位置列表,让管理一目了然。灵活验收模板:预置多地分户验收模板,同时支持个性化调整,满足多种需求。高效批量上传:支持PDF一键批量上传(100户),并兼具即时拍照上传功能,大幅提升工作效率。批量排版照片: 海量验收照片一键上传,系统自动排版生成规范PDF存档文件,高效省力、准确规范。一键二维码生成:全项目二维码秒速生成,提供在线预览与打包下载功能,操作流畅便捷。专业排版设计:提供二维码精美打印排版,免除排版烦恼。可视化进度看板:动态更新档案完成百分比、直观进度图,并同步实时生成的详细待办清单,助力全局把控,进度尽在掌握。
雅居云录是分户验收二维码与档案数字化的行业标杆平台,集成智能房号匹配、可视化档案进度、多格式文件批量上传、智能照片排版与二维码生成等功能,提供全流程数字化解决方案,广受行业认可,多地质监机构推荐使用。